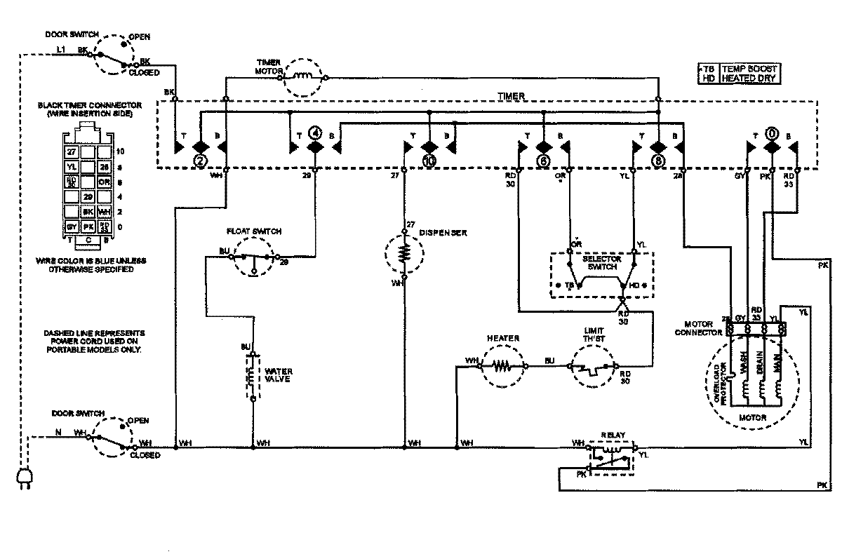
CDU510V 07 – WIRING INFORMATIONadmin2025-04-26T09:28:55+00:00CDU510V 07 – WIRING INFORMATION ProductsPositionProductNIMAY 15002862NIMAY 15002824