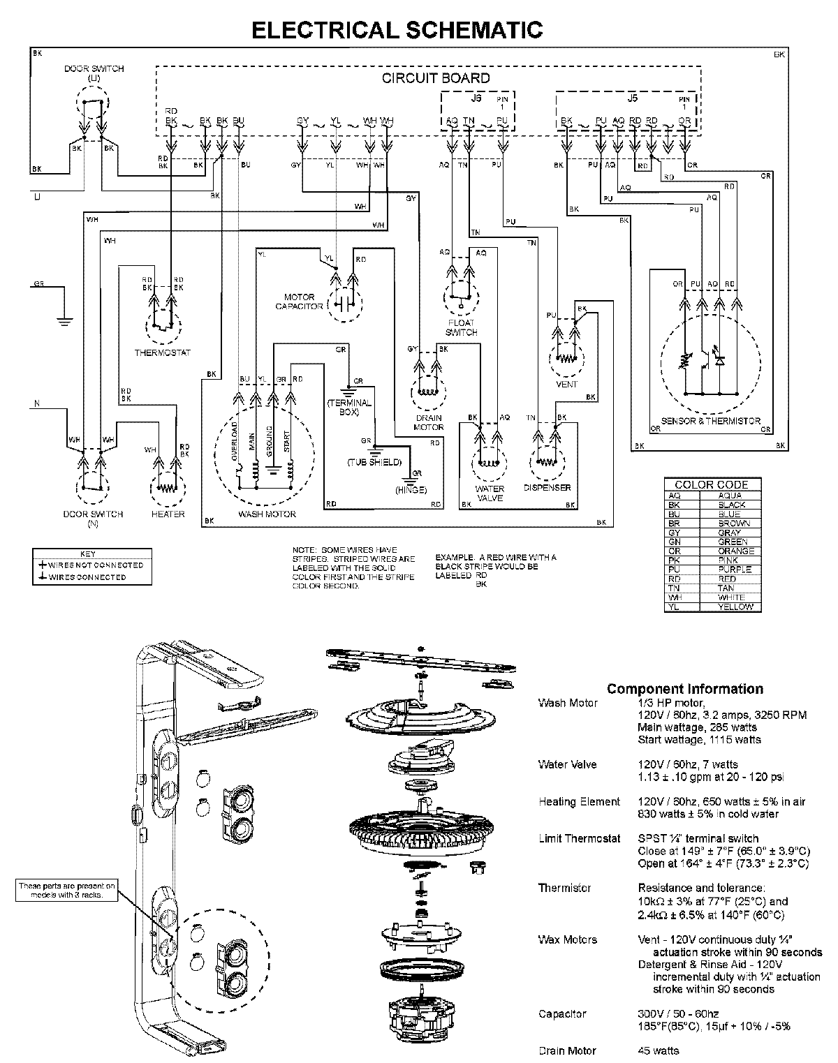
CDU650AWW 08 – WIRING INFORMATIONadmin2025-04-26T09:25:39+00:00CDU650AWW 08 – WIRING INFORMATION ProductsPositionProductNIMAY 15003703