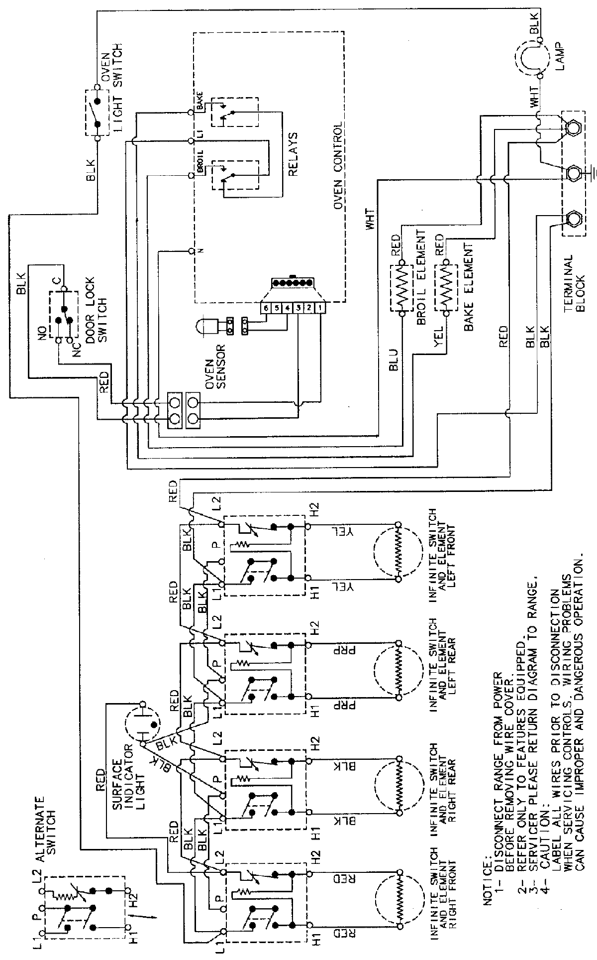
CE38000AAA 05 – WIRING INFORMATIONadmin2025-04-26T09:26:10+00:00CE38000AAA 05 – WIRING INFORMATION ProductsPositionProductNIMAY 15002232