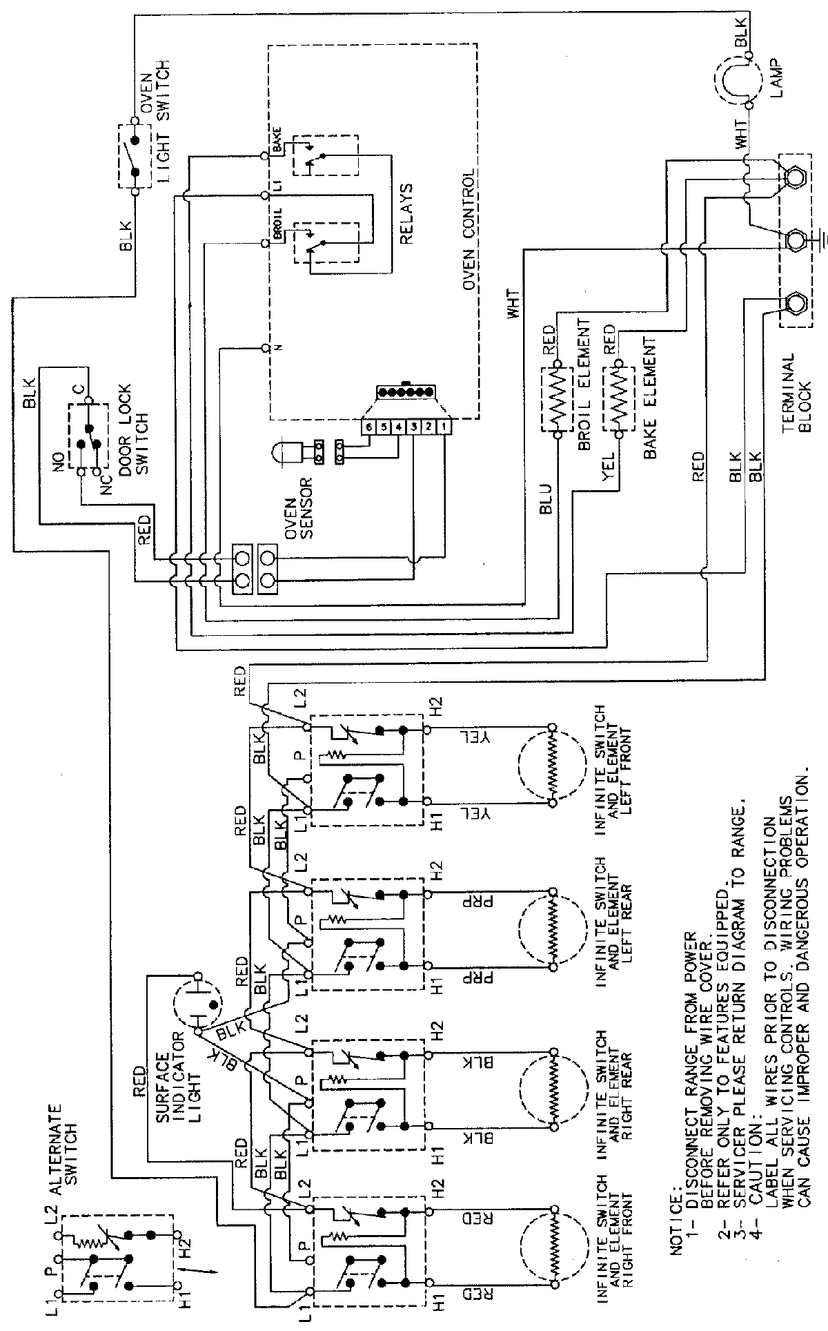
CE38000AAW 05 – WIRING INFORMATIONadmin2025-04-26T09:28:42+00:00CE38000AAW 05 – WIRING INFORMATION ProductsPositionProductNIMAY 15002232