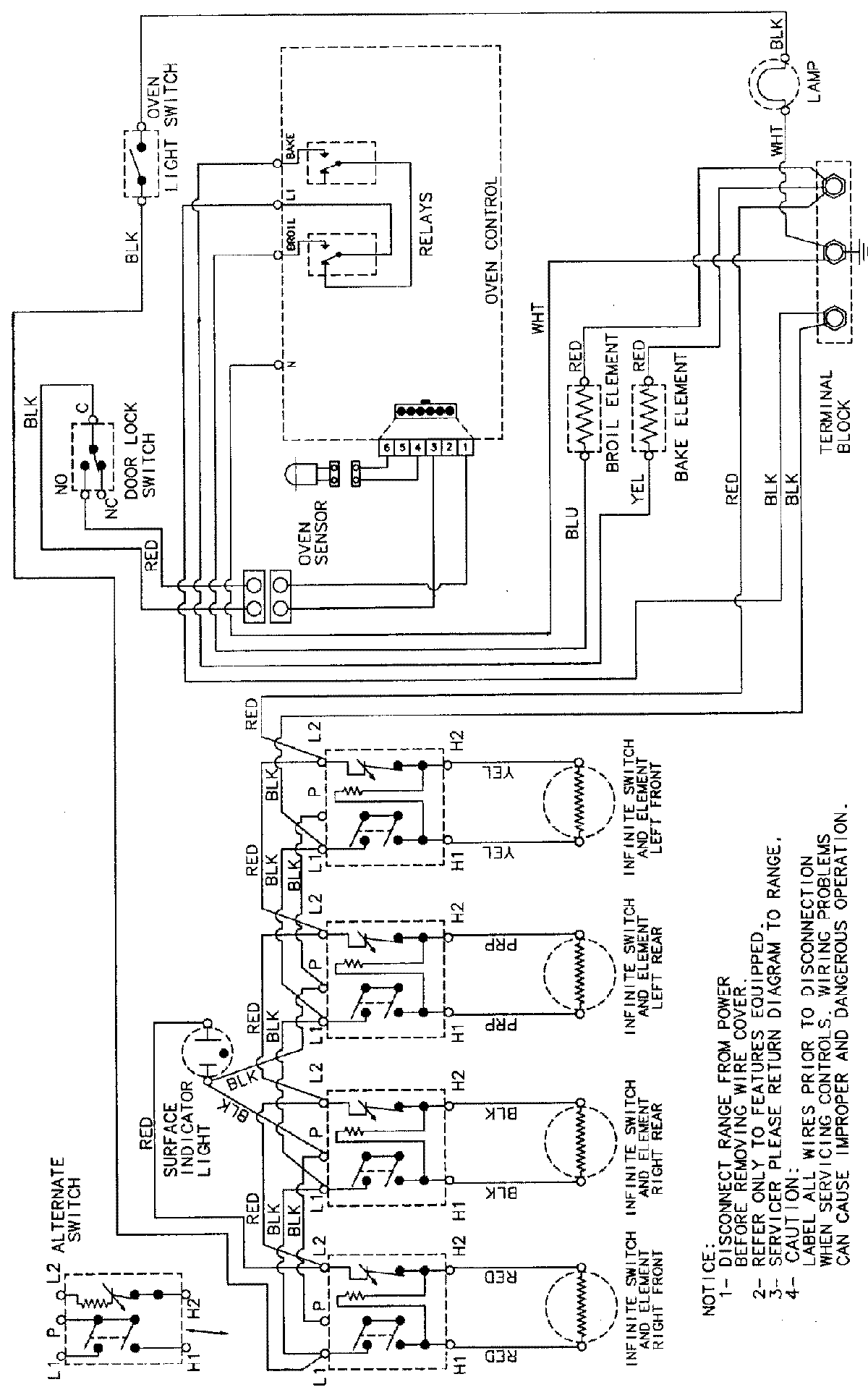
CE38300AAV 05 – WIRING INFORMATIONadmin2025-04-26T09:29:08+00:00CE38300AAV 05 – WIRING INFORMATION ProductsPositionProductNIMAY 15002232