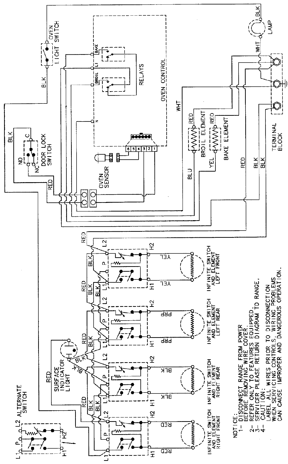
CE38300BAB 06 – WIRING INFORMATIONadmin2025-04-26T09:26:38+00:00CE38300BAB 06 – WIRING INFORMATION ProductsPositionProductNIMAY 15002232