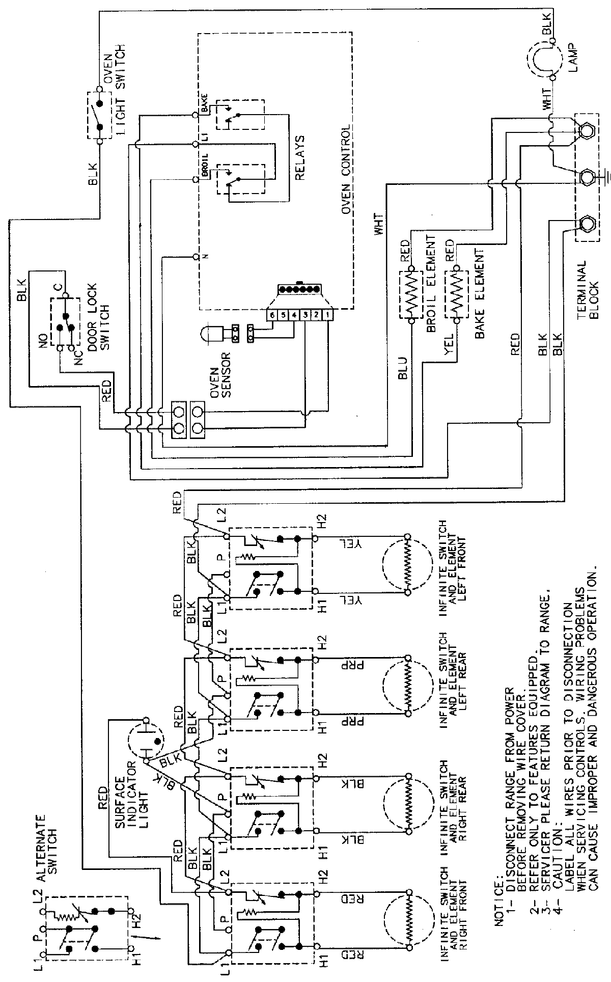
CE38300BAW 06 – WIRING INFORMATION

CE38300BAW 06 – WIRING INFORMATION

Products

PositionProduct
NIMAY 15002232