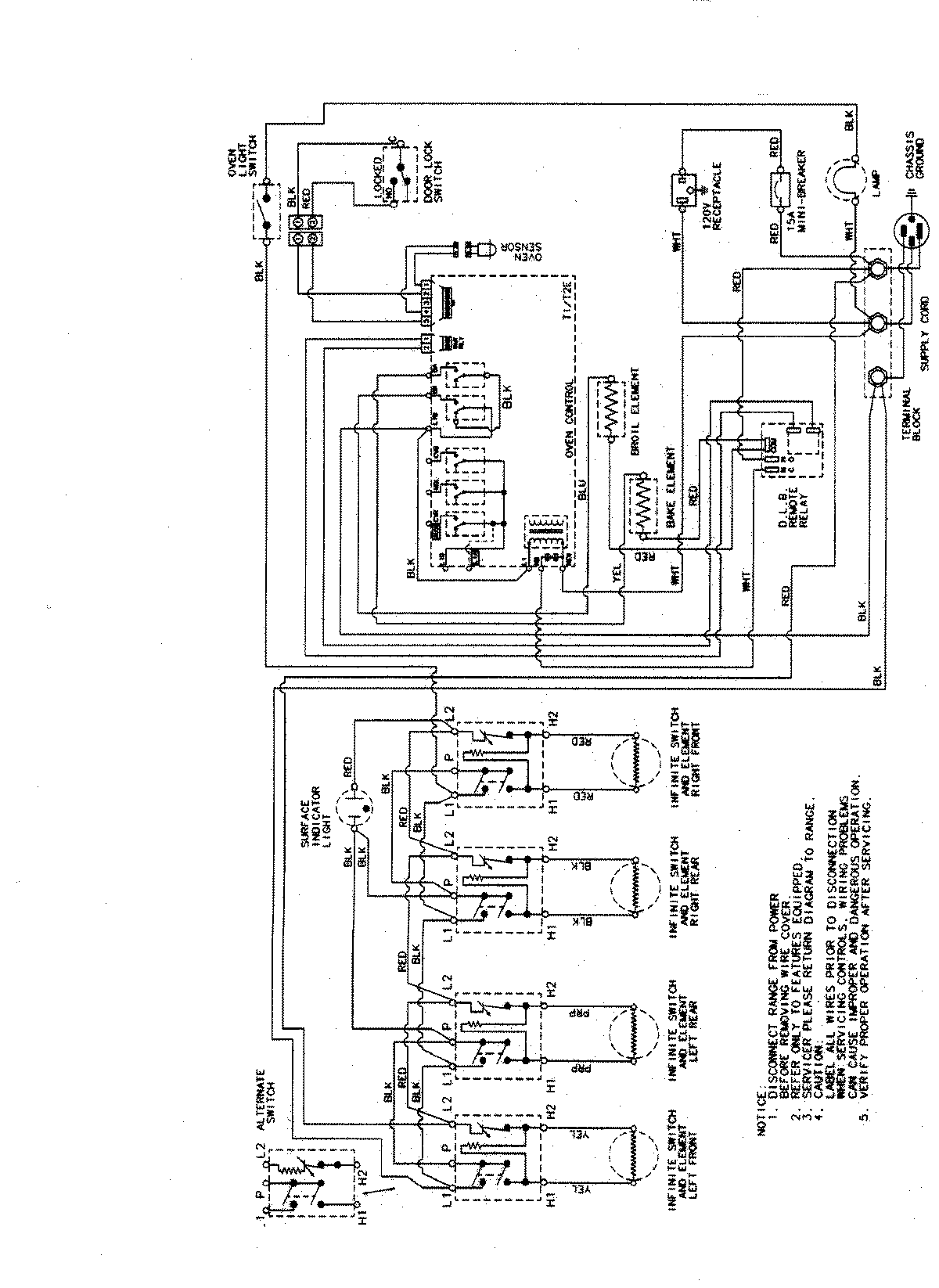
CE38300BCV 07 – WIRING INFORMATIONadmin2025-04-26T09:26:13+00:00CE38300BCV 07 – WIRING INFORMATION ProductsPositionProductNIMAY 15002855