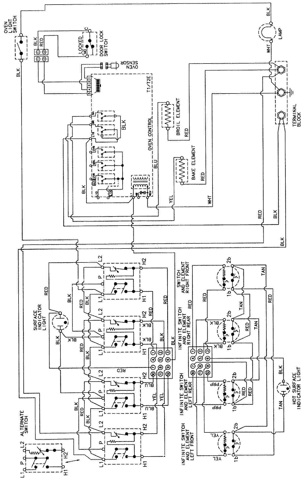
CE38700AAV 06 – WIRING INFORMATIONadmin2025-04-26T09:29:27+00:00CE38700AAV 06 – WIRING INFORMATION ProductsPositionProductNIMAY 15002205