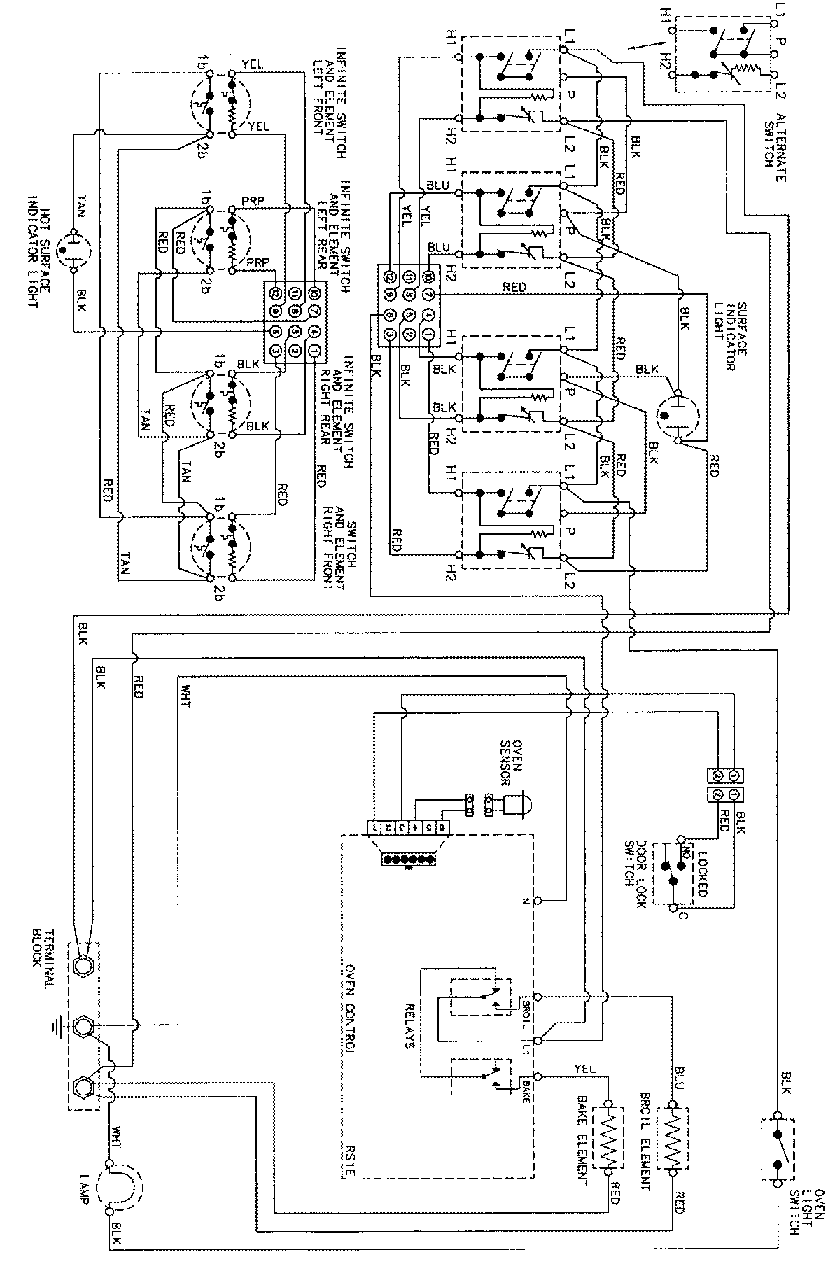
CE38700BAQ 06 – WIRING INFORMATIONadmin2025-04-26T09:30:16+00:00CE38700BAQ 06 – WIRING INFORMATION ProductsPositionProductNIMAY 15002273