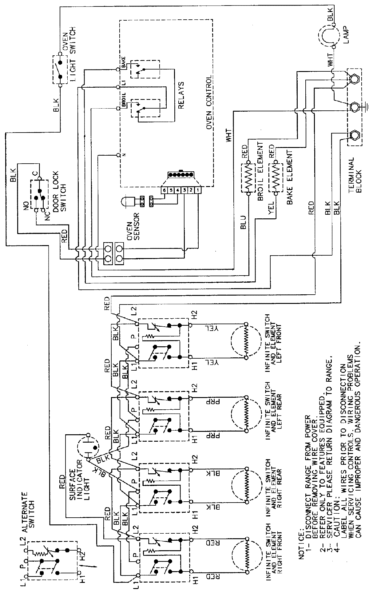
CER3540AAA 06 – WIRING INFORMATIONadmin2025-04-26T08:57:48+00:00CER3540AAA 06 – WIRING INFORMATION ProductsPositionProductNIMAY 15002232