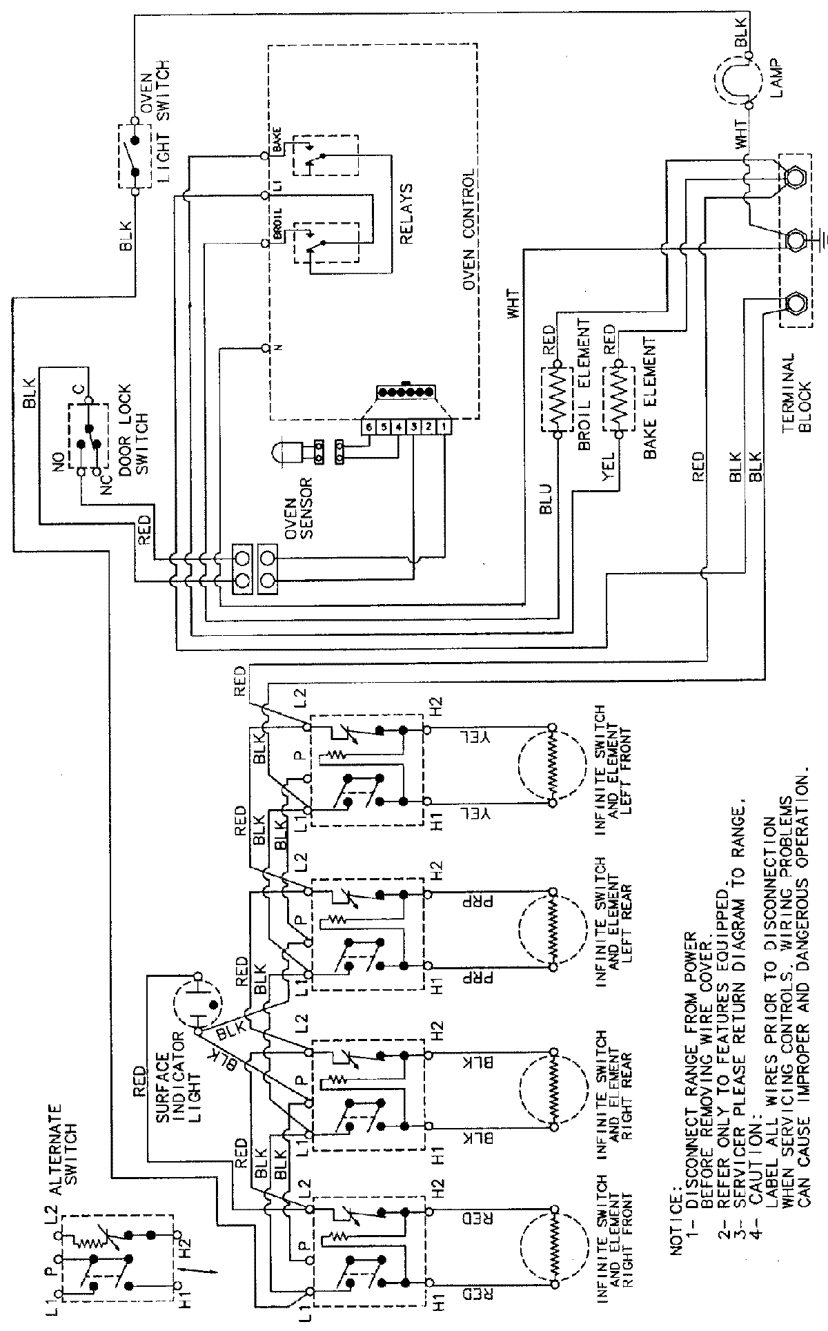
CER3540AAL 06 – WIRING INFORMATIONadmin2025-04-26T08:57:40+00:00CER3540AAL 06 – WIRING INFORMATION ProductsPositionProductNIMAY 15002232