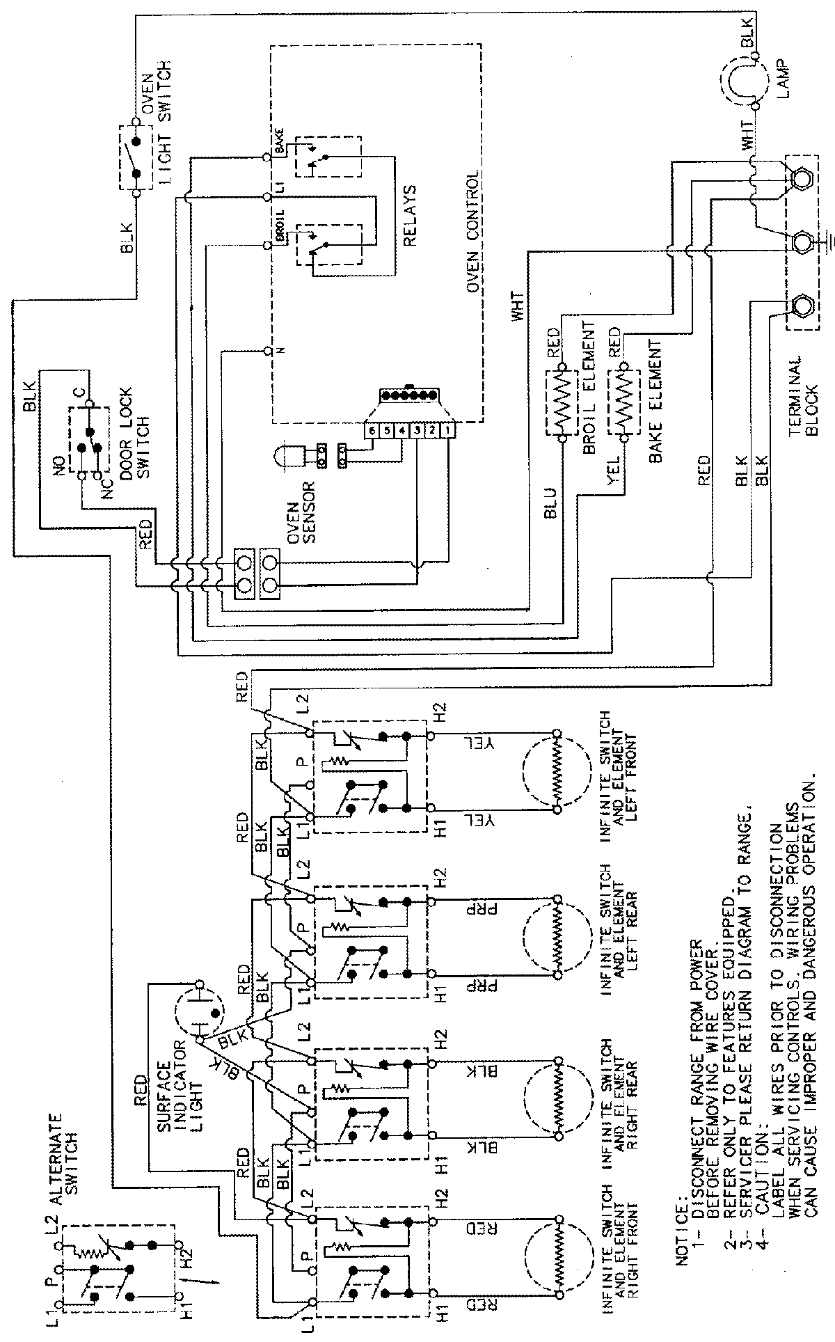
CER3540AAQ 06 – WIRING INFORMATIONadmin2025-04-26T08:57:39+00:00CER3540AAQ 06 – WIRING INFORMATION ProductsPositionProductNIMAY 15002232