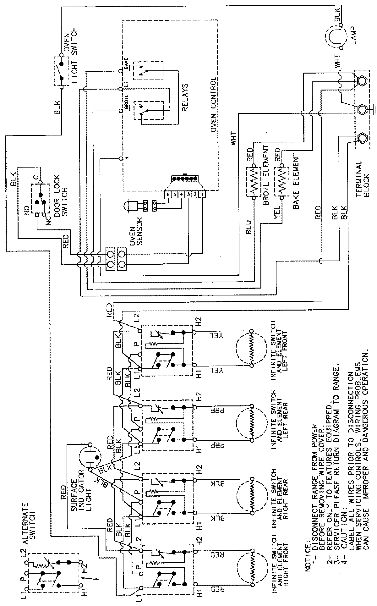
CER3540BAT 07 – WIRING INFORMATIONadmin2025-04-26T08:57:37+00:00CER3540BAT 07 – WIRING INFORMATION ProductsPositionProductNIMAY 15002232