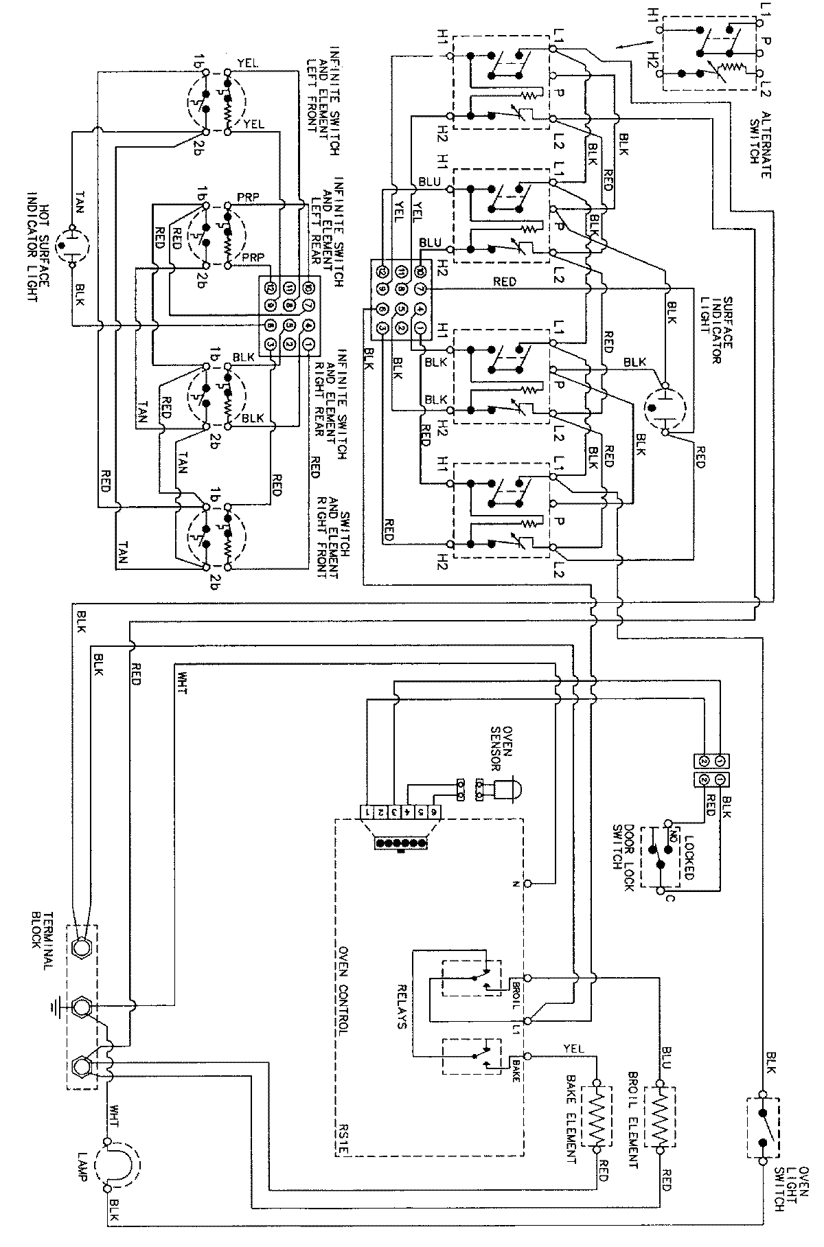
CER3740AAT 06 – WIRING INFORMATIONadmin2025-04-26T08:57:33+00:00CER3740AAT 06 – WIRING INFORMATION ProductsPositionProductNIMAY 15002273