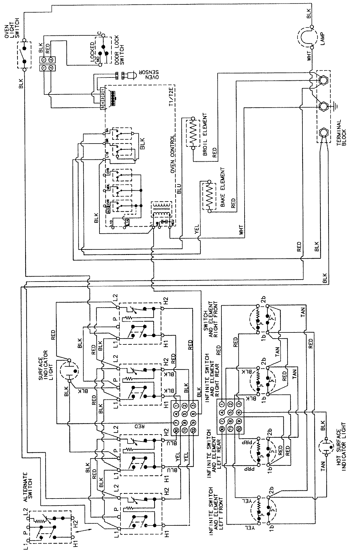
CER3760AAA 06 – WIRING INFORMATIONadmin2025-04-26T08:58:30+00:00CER3760AAA 06 – WIRING INFORMATION ProductsPositionProductNIMAY 15002205