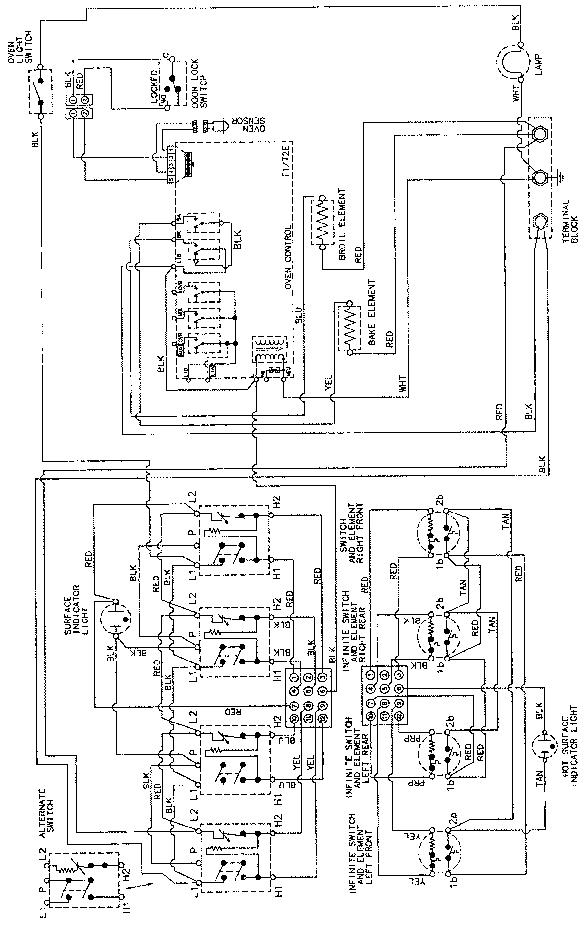
CER3760AAL 06 – WIRING INFORMATIONadmin2025-04-26T08:57:37+00:00CER3760AAL 06 – WIRING INFORMATION ProductsPositionProductNIMAY 15002205