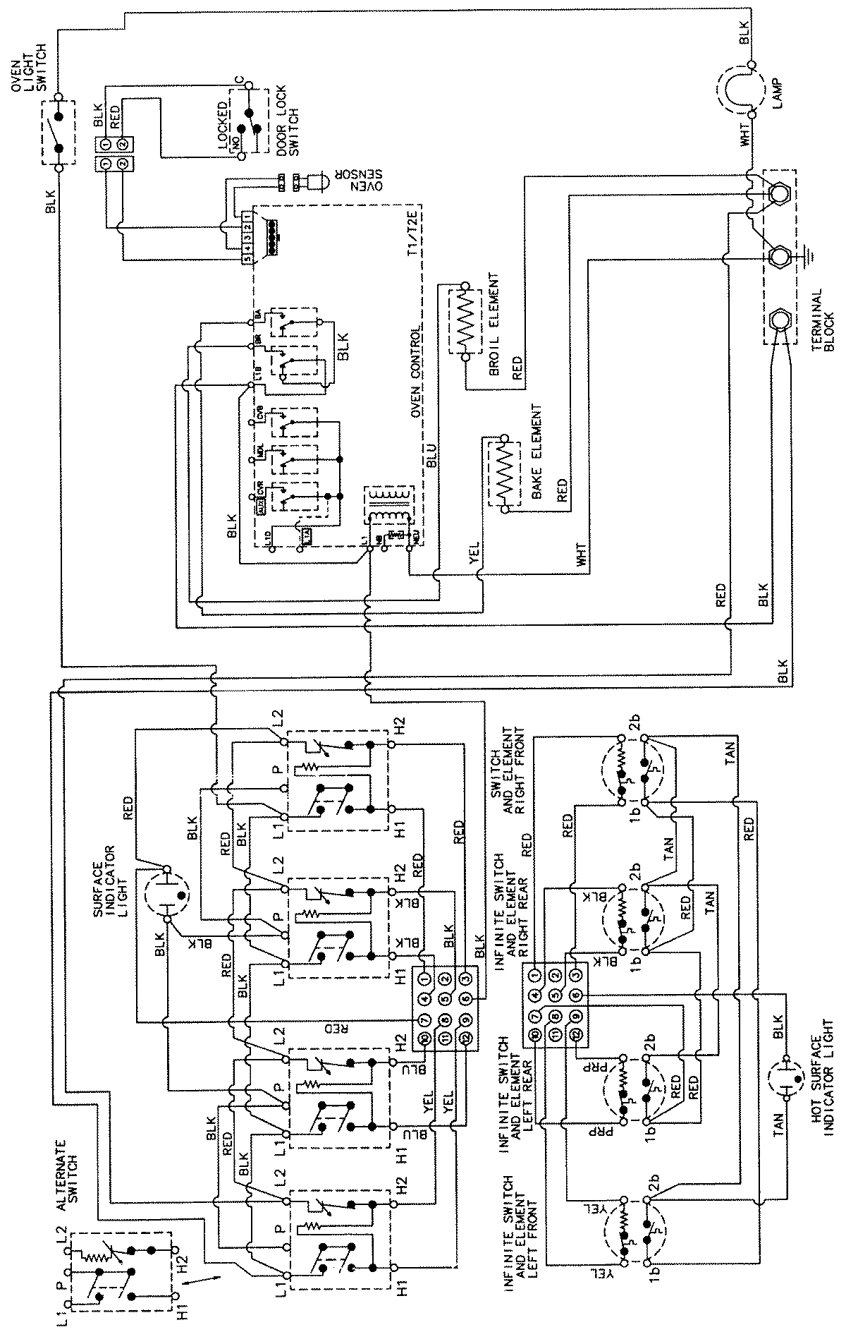
CER3760AAQ 06 – WIRING INFORMATIONadmin2025-04-26T08:57:45+00:00CER3760AAQ 06 – WIRING INFORMATION ProductsPositionProductNIMAY 15002205