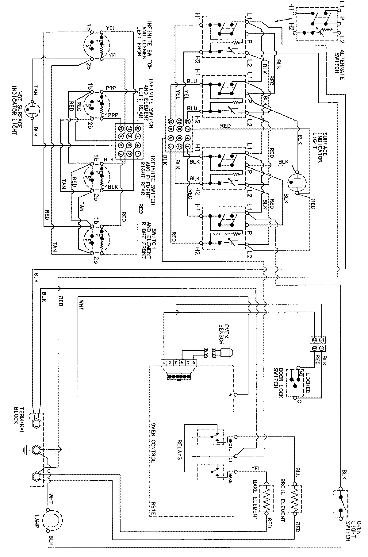
CER3760BAT 07 – WIRING INFORMATIONadmin2025-04-26T08:58:17+00:00CER3760BAT 07 – WIRING INFORMATION ProductsPositionProductNIMAY 15002273