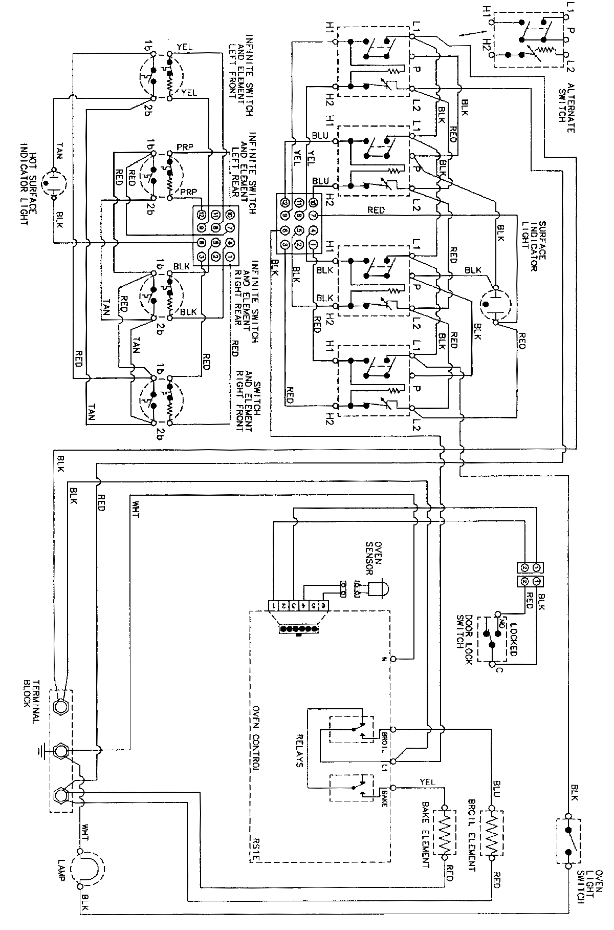
CER3760BAW 07 – WIRING INFORMATIONadmin2025-04-26T08:58:04+00:00CER3760BAW 07 – WIRING INFORMATION ProductsPositionProductNIMAY 15002273