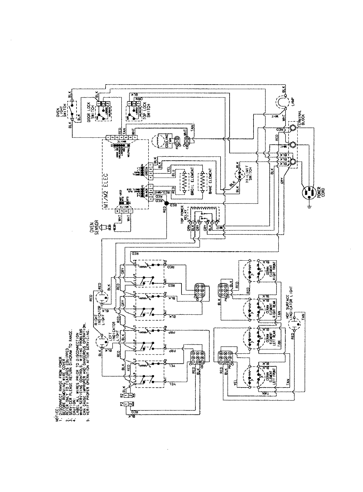
CES3759BCW 06 – WIRING INFORMATIONadmin2025-04-26T08:57:34+00:00CES3759BCW 06 – WIRING INFORMATION ProductsPositionProductNIMAY 15003754