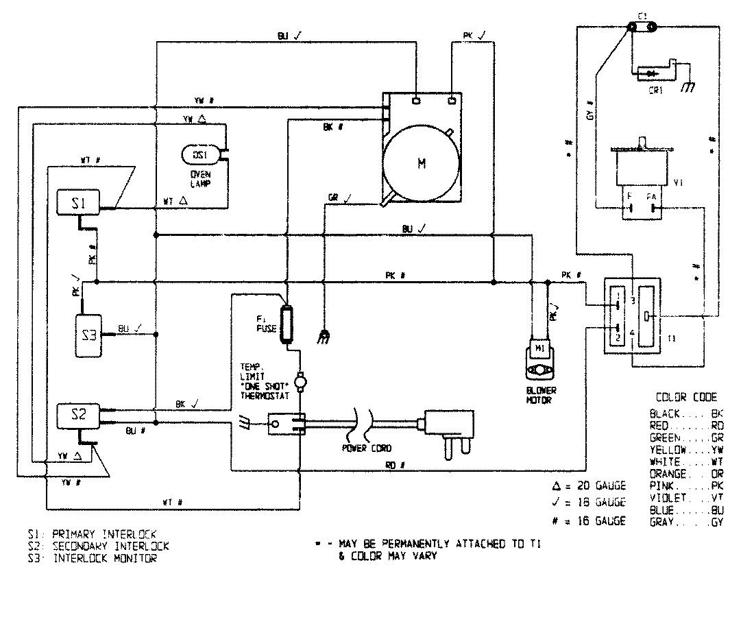
CR151KWH 06 – WIRING INFORMATIONadmin2025-04-26T08:56:00+00:00CR151KWH 06 – WIRING INFORMATION ProductsPositionProductNIMAY 15001294