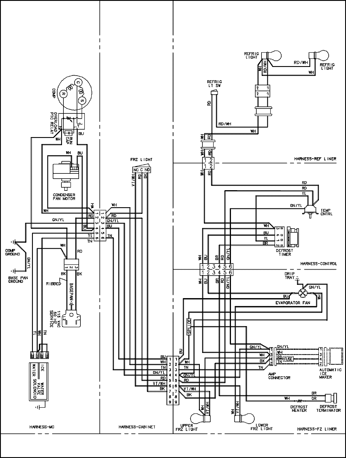
CS26G3W 15 – WIRING INFORMATIONadmin2025-04-26T11:20:16+00:00CS26G3W 15 – WIRING INFORMATION ProductsPositionProductNIMAY 15003725