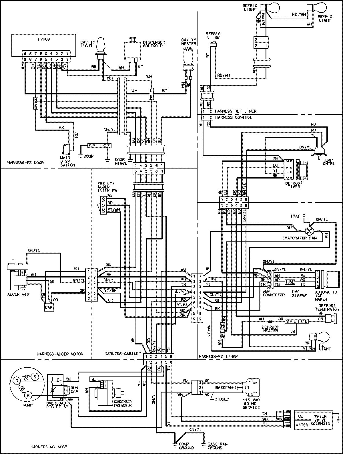
CS26G8DB 18 – WIRING INFORMATIONadmin2025-04-26T11:18:41+00:00CS26G8DB 18 – WIRING INFORMATION ProductsPositionProductNIMAY 15003706