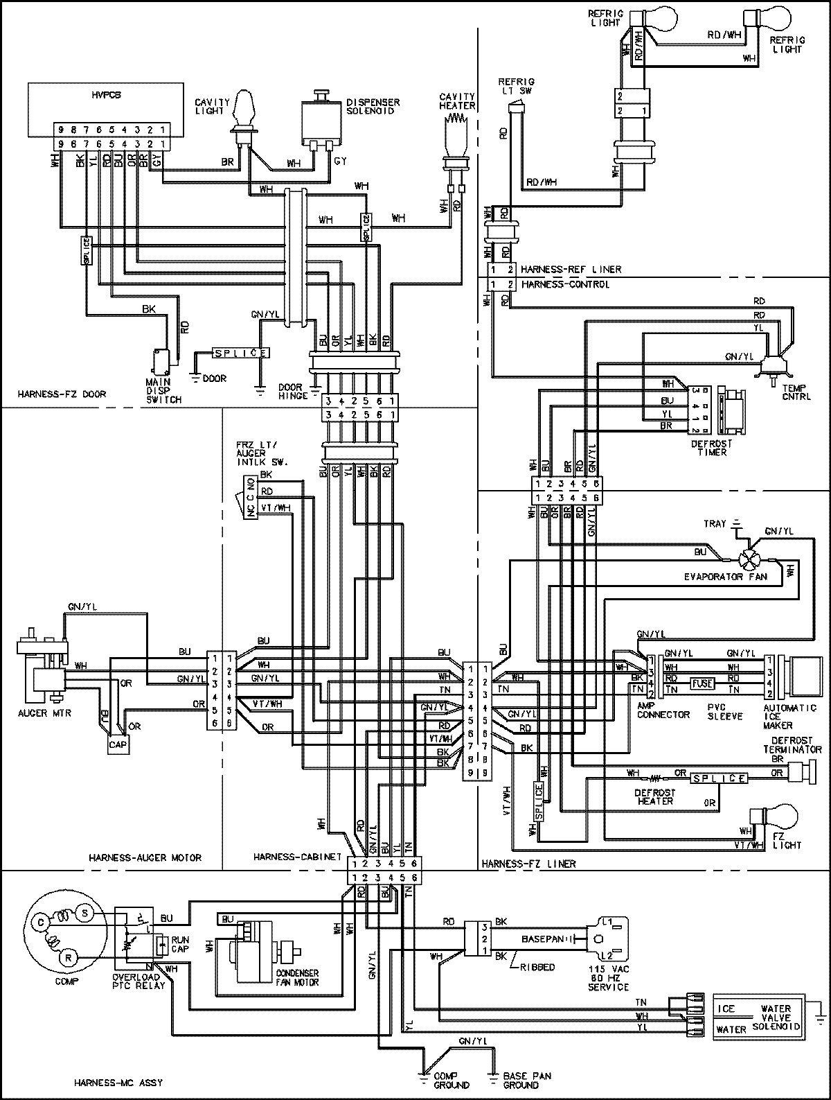
CS26G8DQ 18 – WIRING INFORMATIONadmin2025-04-26T11:19:18+00:00CS26G8DQ 18 – WIRING INFORMATION ProductsPositionProductNIMAY 15003706