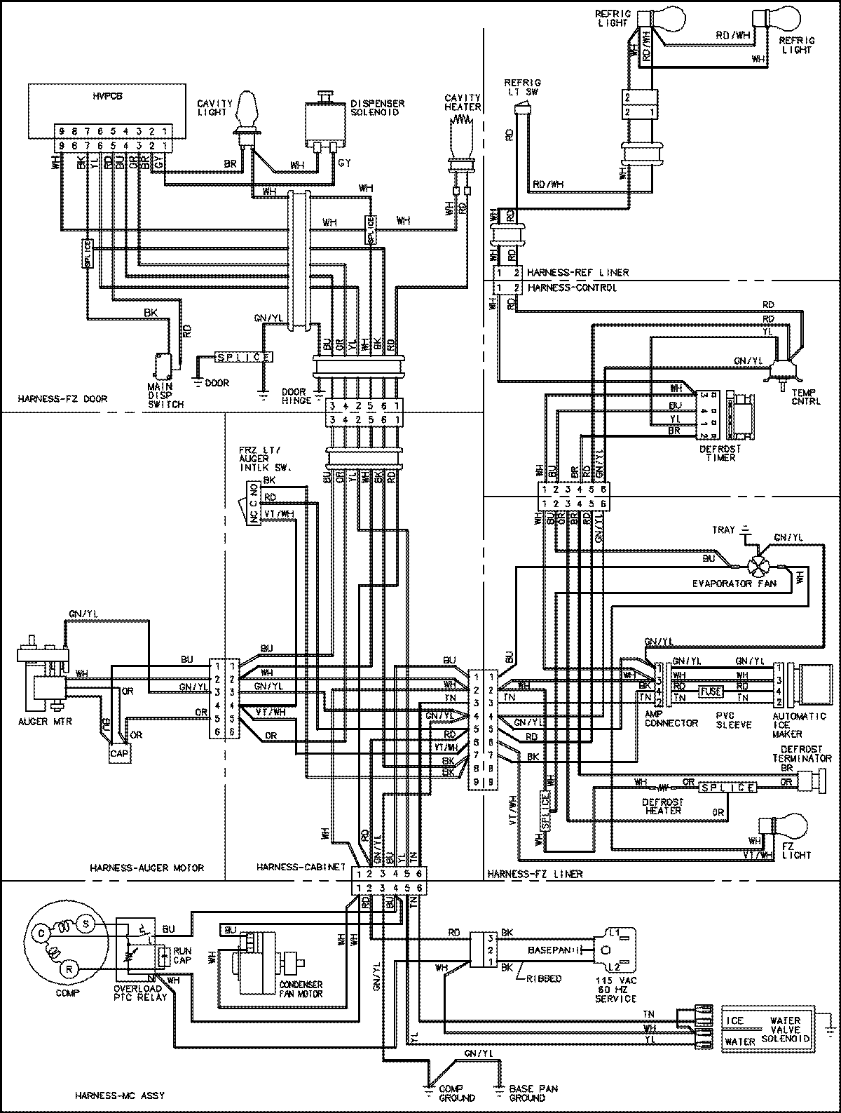
CS26G8DW 18 – WIRING INFORMATIONadmin2025-04-26T11:20:03+00:00CS26G8DW 18 – WIRING INFORMATION ProductsPositionProductNIMAY 15003706