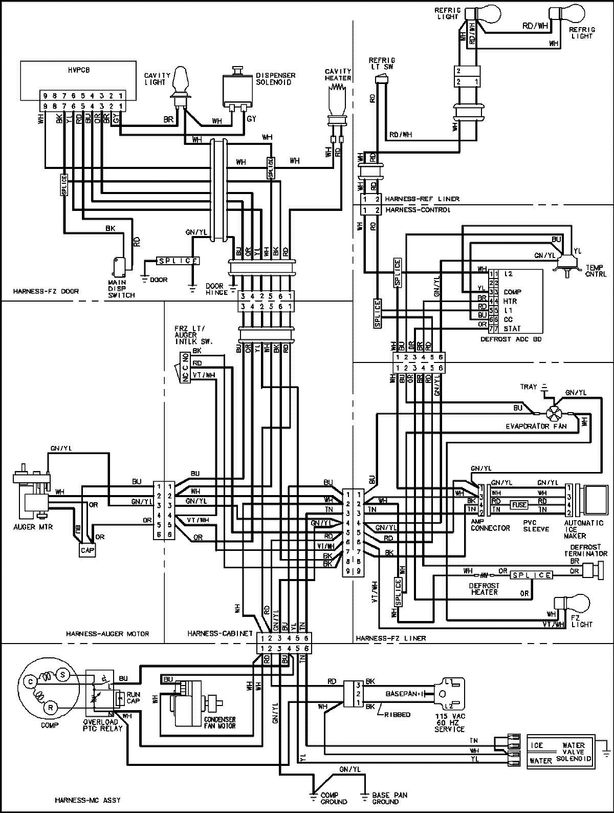
CS26G9DQ 18 – WIRING INFORMATIONadmin2025-04-26T11:20:37+00:00CS26G9DQ 18 – WIRING INFORMATION ProductsPositionProductNIMAY 15003654