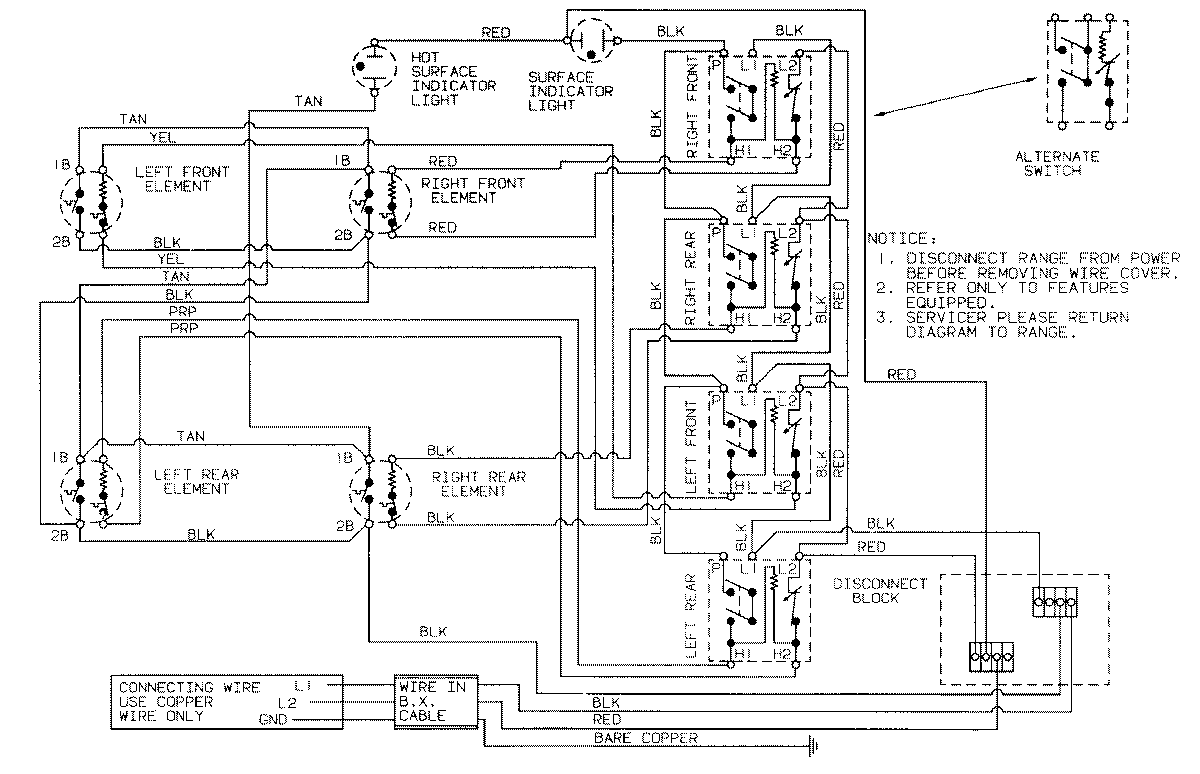
CSEA500ACB 02 – WIRING INFORMATIONadmin2025-04-26T11:20:05+00:00CSEA500ACB 02 – WIRING INFORMATION ProductsPositionProductNIMAY 15001150