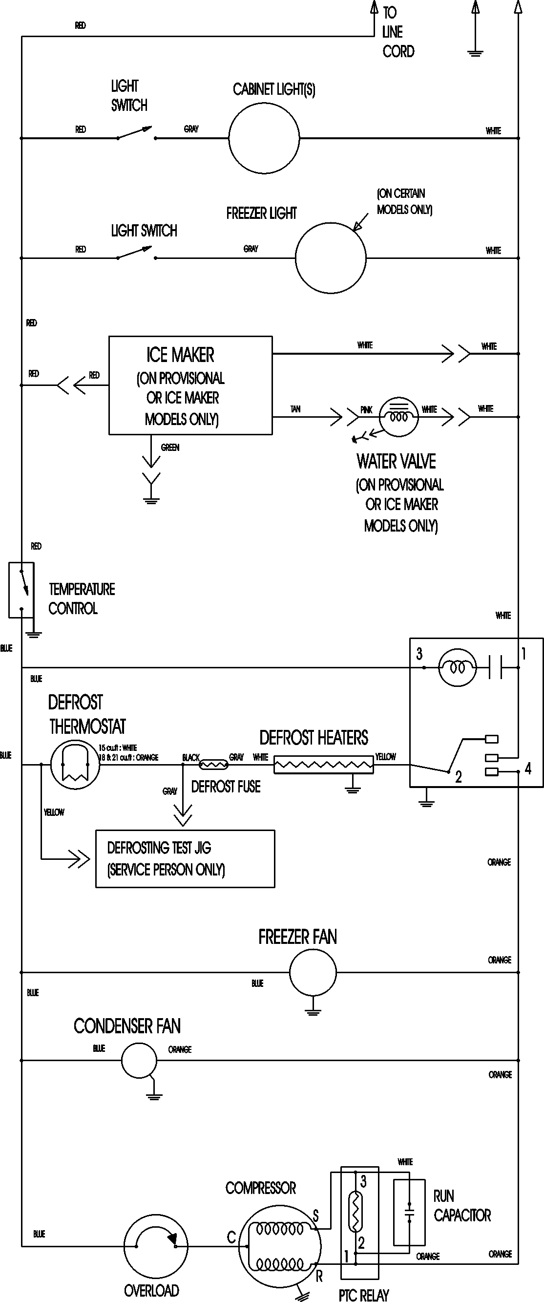
CT18G5Q 09 – WIRING INFORMATIONadmin2025-04-26T11:20:02+00:00CT18G5Q 09 – WIRING INFORMATION ProductsPositionProductNIMAY 15003630