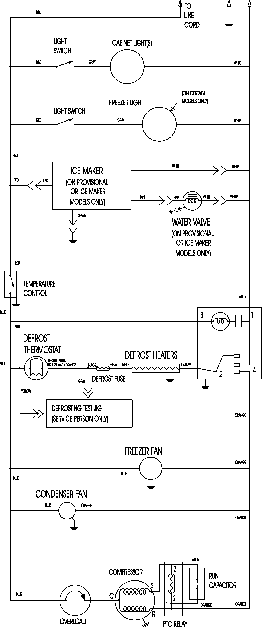
CT18G5W 09 – WIRING INFORMATIONadmin2025-04-26T11:19:56+00:00CT18G5W 09 – WIRING INFORMATION ProductsPositionProductNIMAY 15003630