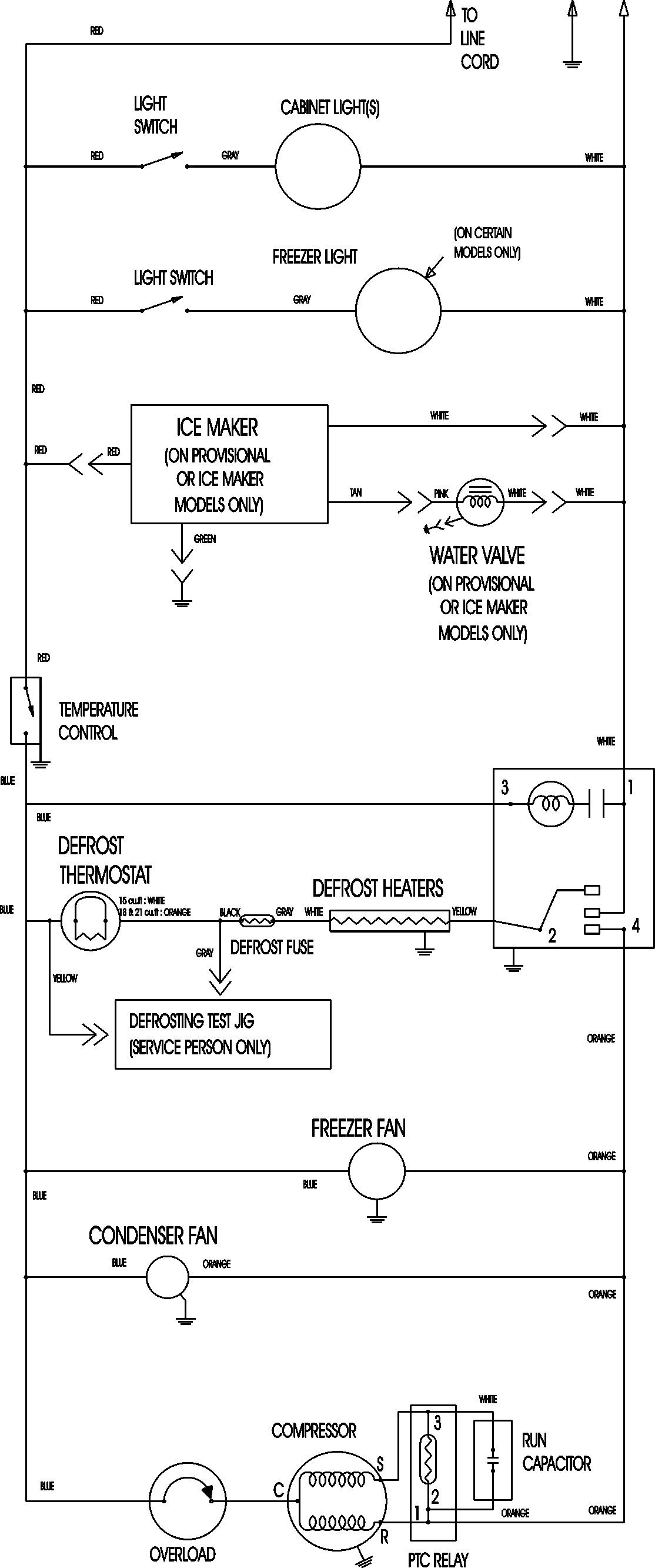
CTB1826ARB 09 – WIRING INFORMATIONadmin2025-04-26T11:17:38+00:00CTB1826ARB 09 – WIRING INFORMATION ProductsPositionProductNIMAY 15003630