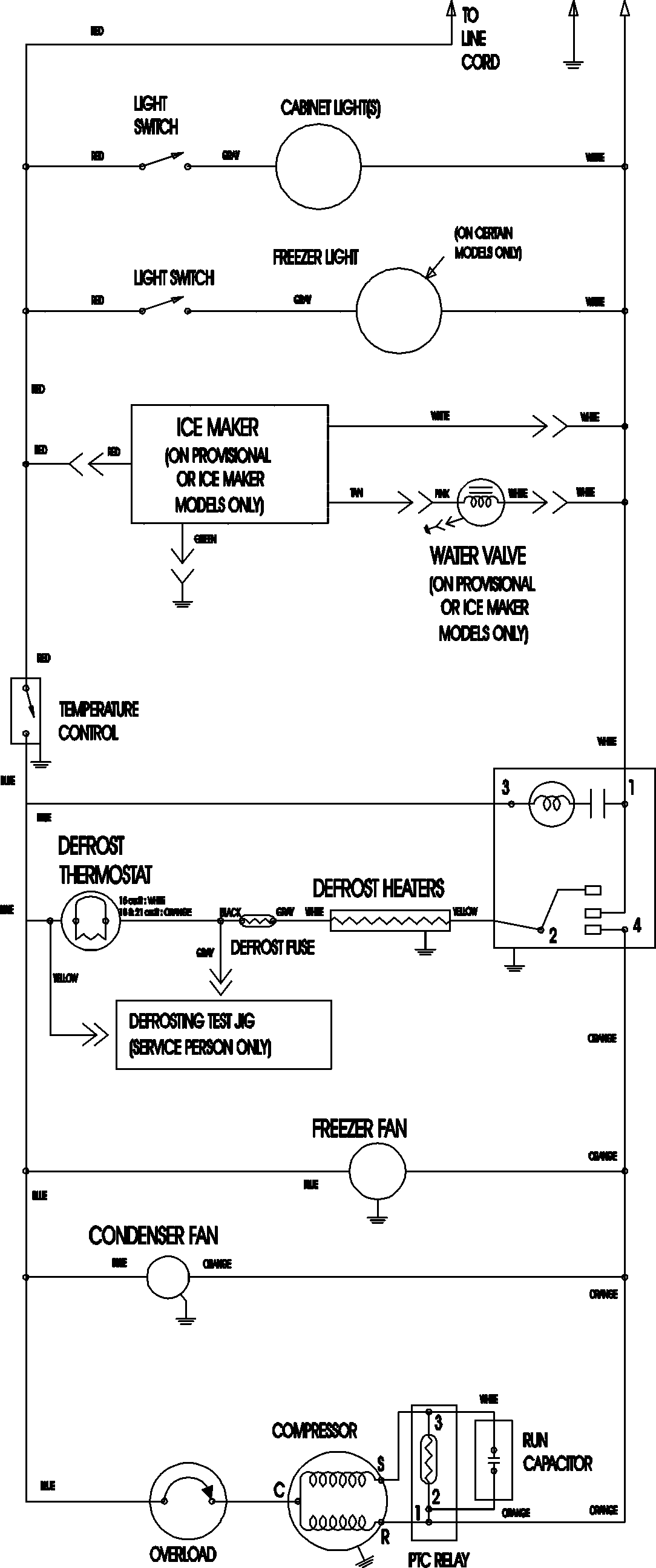
CTB2121ARQ 09 – WIRING INFORMATIONadmin2025-04-26T11:17:24+00:00CTB2121ARQ 09 – WIRING INFORMATION ProductsPositionProductNIMAY 15003702