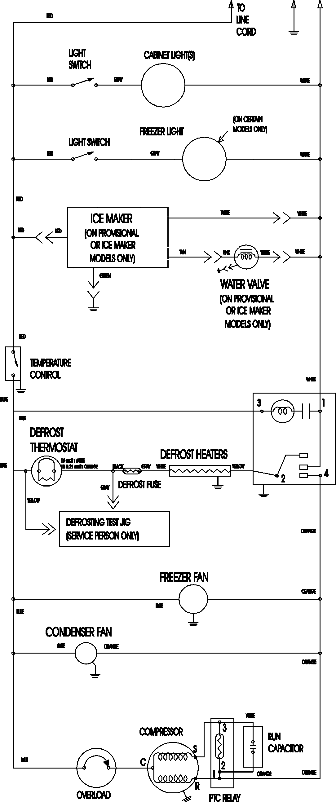
CTB2121ARW 09 – WIRING INFORMATIONadmin2025-04-26T11:18:28+00:00CTB2121ARW 09 – WIRING INFORMATION ProductsPositionProductNIMAY 15003702