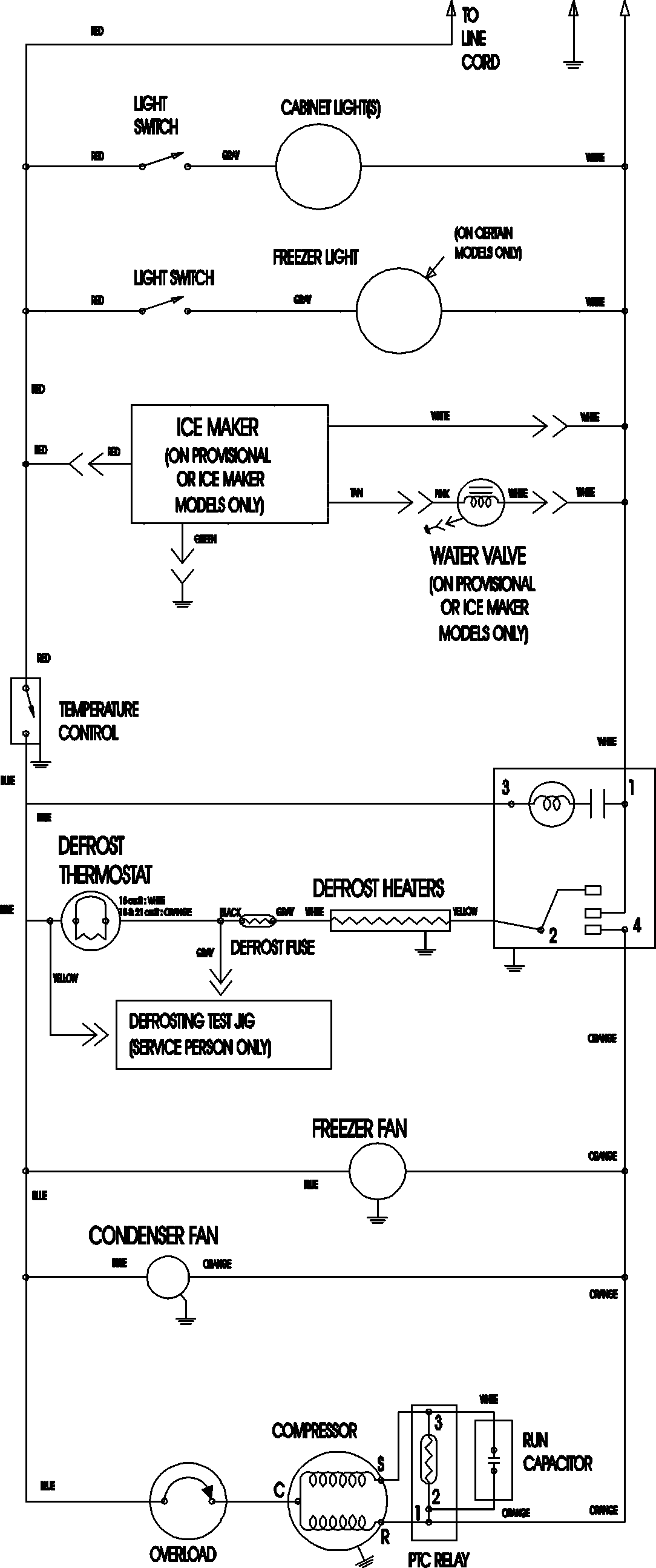
CTB2126ARU 09 – WIRING INFORMATIONadmin2025-04-26T11:19:03+00:00CTB2126ARU 09 – WIRING INFORMATION ProductsPositionProductNIMAY 15003702