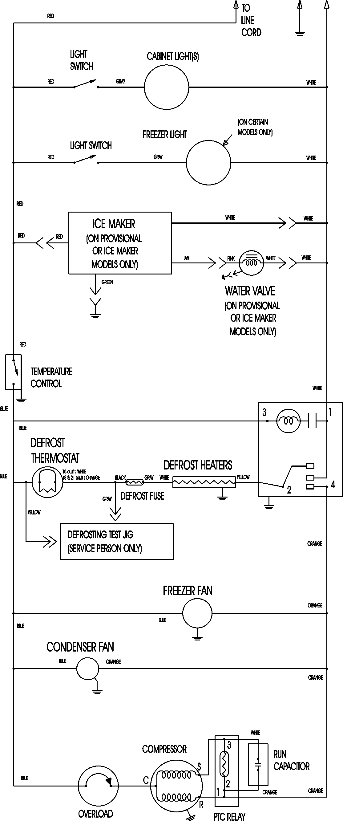
CTF1826ARU 09 – WIRING INFORMATIONadmin2025-04-26T11:18:22+00:00CTF1826ARU 09 – WIRING INFORMATION ProductsPositionProductNIMAY 15003630