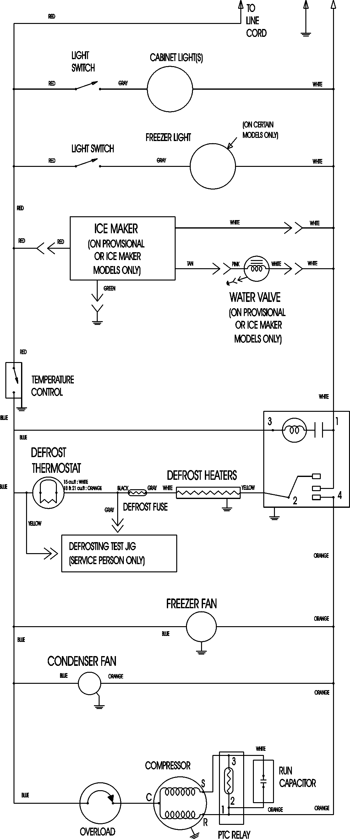
CTF1826ARW 09 – WIRING INFORMATIONadmin2025-04-26T11:17:04+00:00CTF1826ARW 09 – WIRING INFORMATION ProductsPositionProductNIMAY 15003630