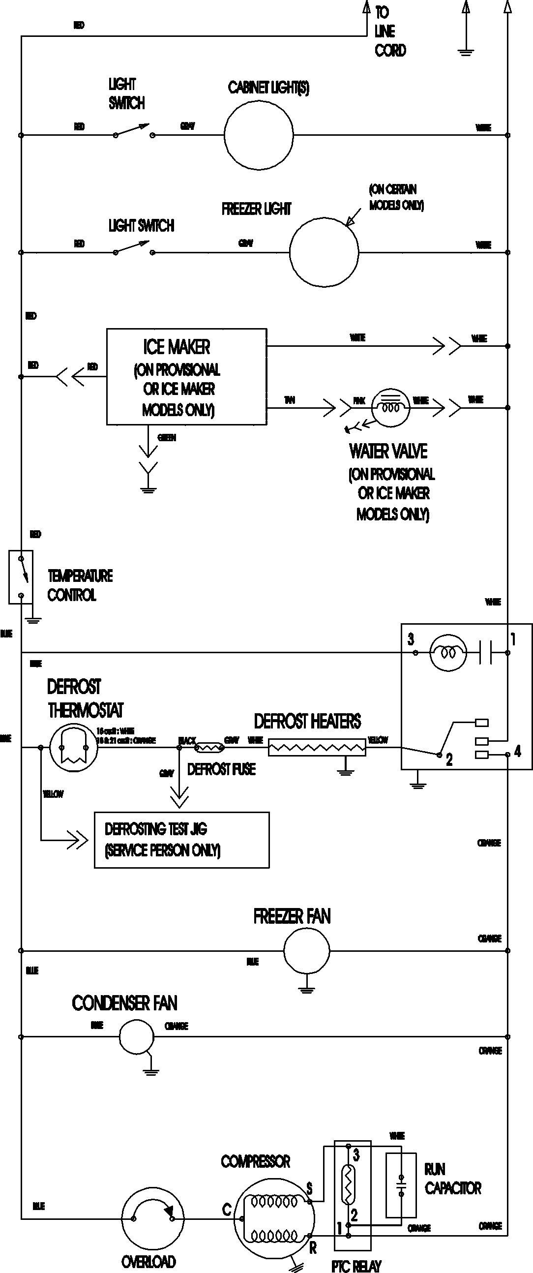
CTF2126ARB 09 – WIRING INFORMATIONadmin2025-04-26T11:17:31+00:00CTF2126ARB 09 – WIRING INFORMATION ProductsPositionProductNIMAY 15003702