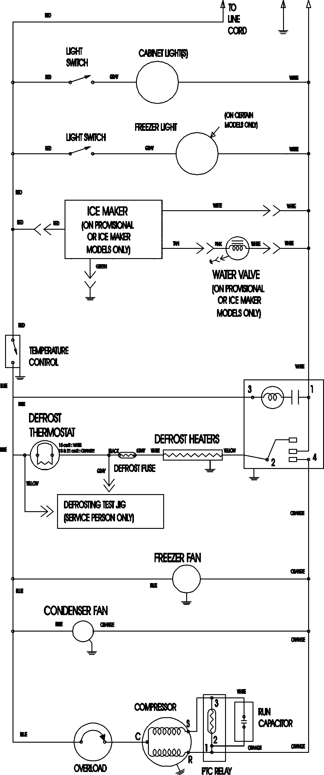
CTF2126ARU 09 – WIRING INFORMATIONadmin2025-04-26T11:17:15+00:00CTF2126ARU 09 – WIRING INFORMATION ProductsPositionProductNIMAY 15003702