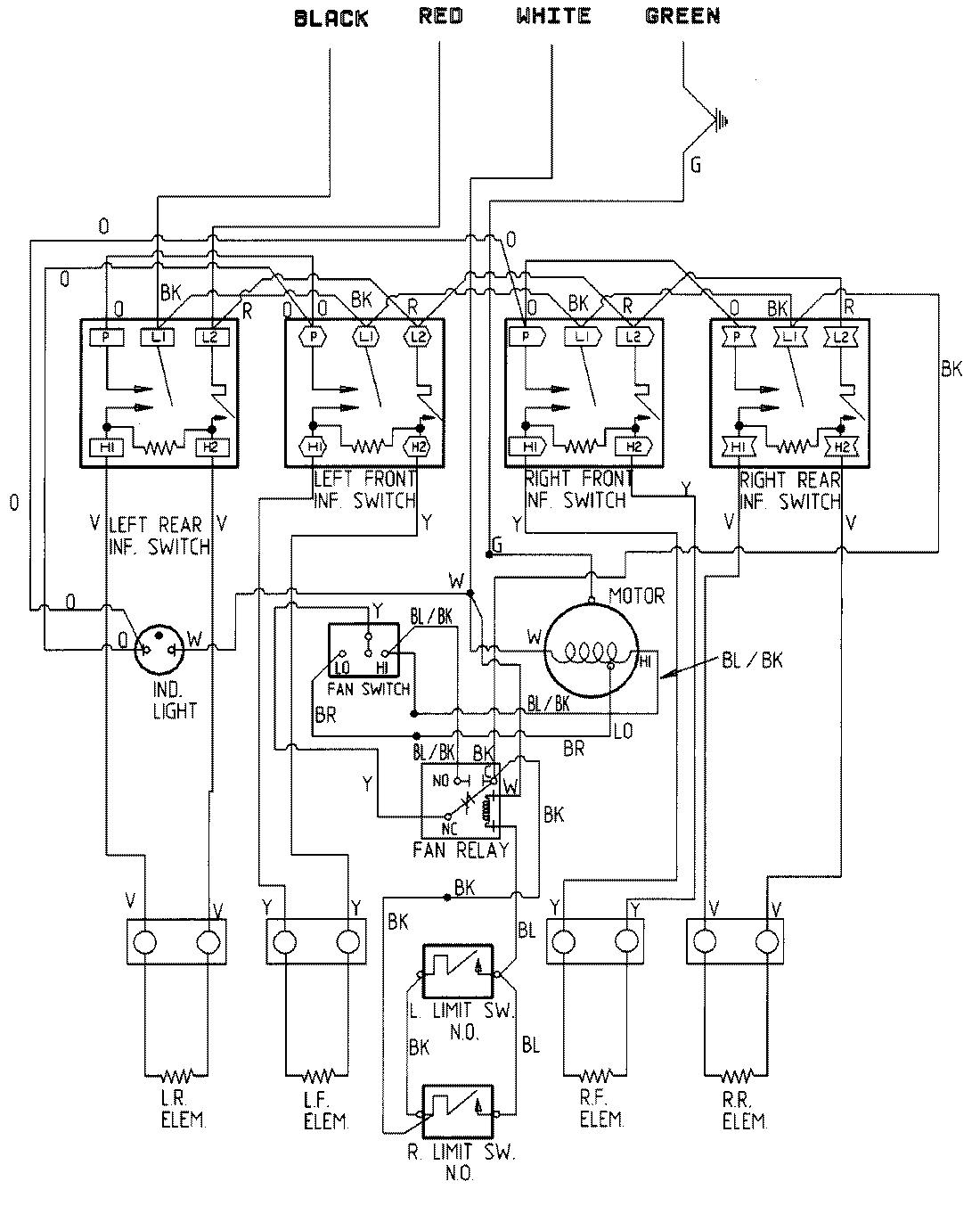
CVE1400B 05 – WIRING INFORMATIONadmin2025-04-26T11:19:16+00:00CVE1400B 05 – WIRING INFORMATION ProductsPositionProductNIMAY 15001350