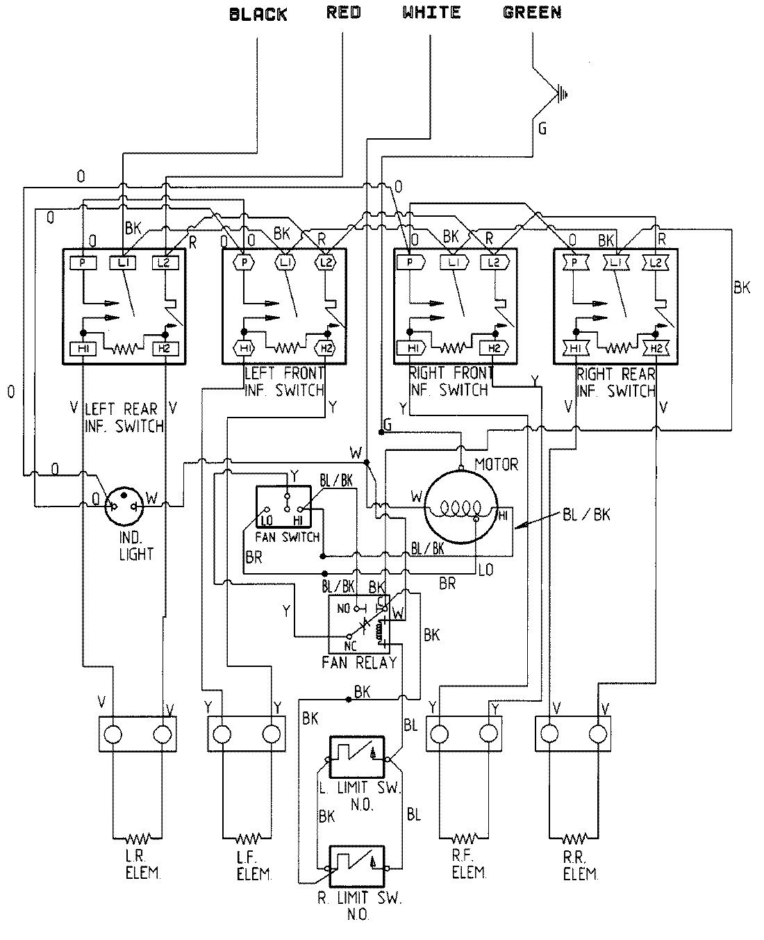
CVE1400W 05 – WIRING INFORMATIONadmin2025-04-26T11:19:11+00:00CVE1400W 05 – WIRING INFORMATION ProductsPositionProductNIMAY 15001350