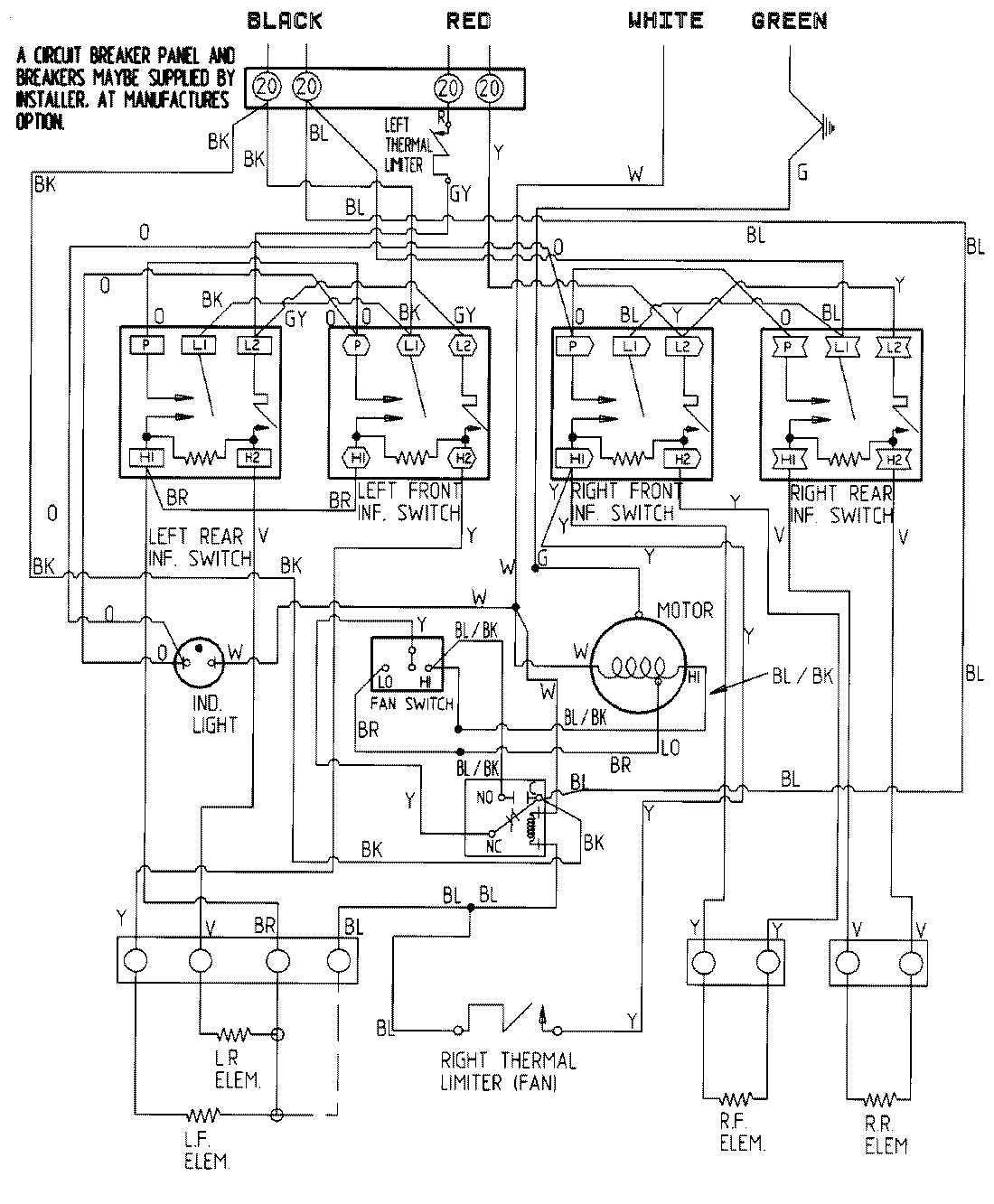
CVE4180B-C 05 – WIRING INFORMATIONadmin2025-04-26T11:19:09+00:00CVE4180B-C 05 – WIRING INFORMATION ProductsPositionProductNIMAY 15001338