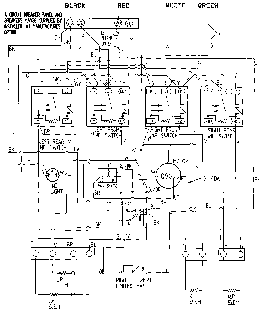
CVE4180W-C 05 – WIRING INFORMATIONadmin2025-04-26T11:18:08+00:00CVE4180W-C 05 – WIRING INFORMATION ProductsPositionProductNIMAY 15001338