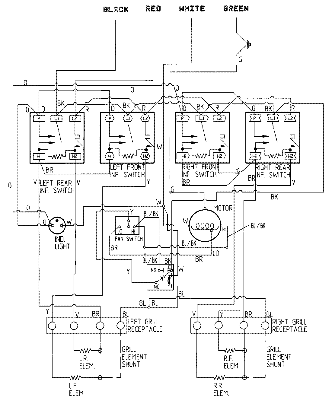
CVE4270S 05 – WIRING INFORMATIONadmin2025-04-26T11:19:54+00:00CVE4270S 05 – WIRING INFORMATION ProductsPositionProductNIMAY 15001343