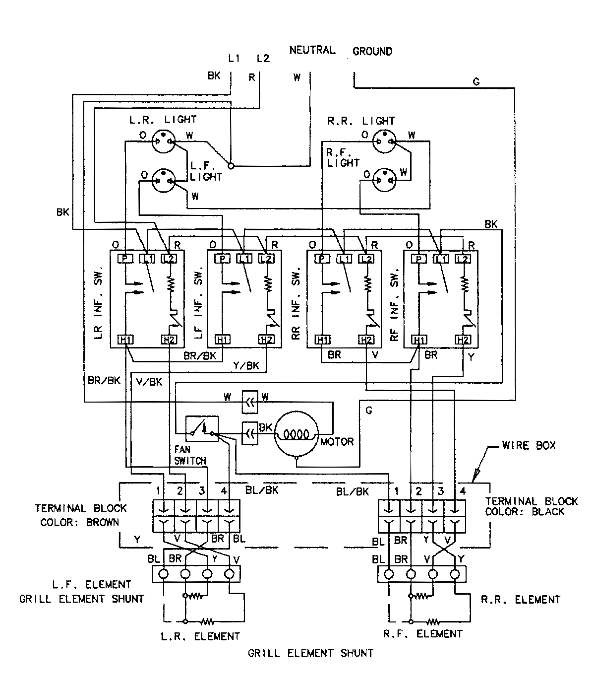
CVEX4270B 05 – WIRING INFORMATIONadmin2025-04-26T11:18:53+00:00CVEX4270B 05 – WIRING INFORMATION ProductsPositionProductNIMAY 15002168