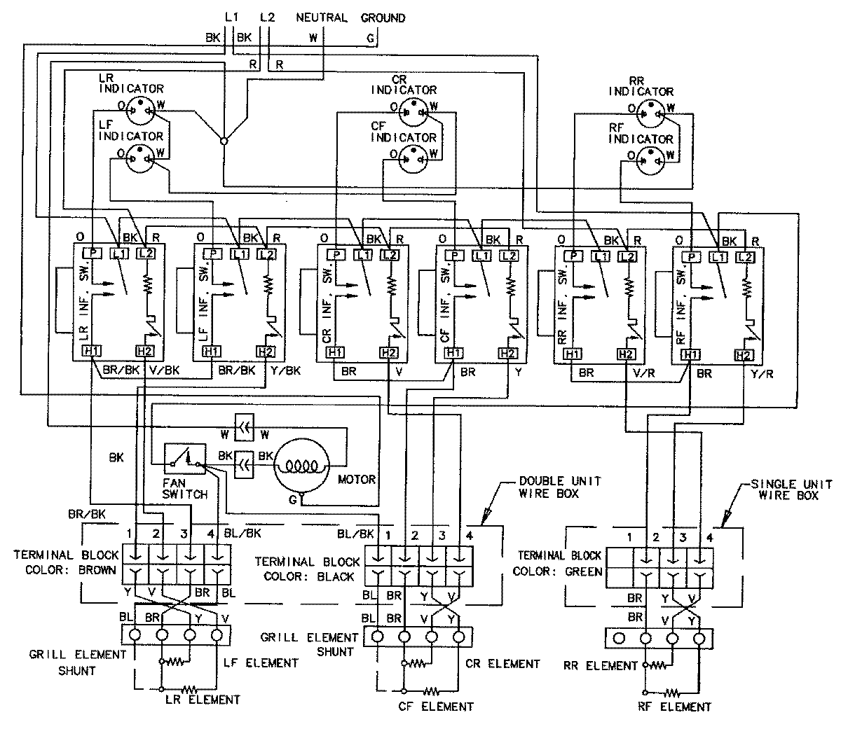
CVEX4370B 05 – WIRING INFORMATIONadmin2025-04-26T11:18:31+00:00CVEX4370B 05 – WIRING INFORMATION ProductsPositionProductNIMAY 15002024