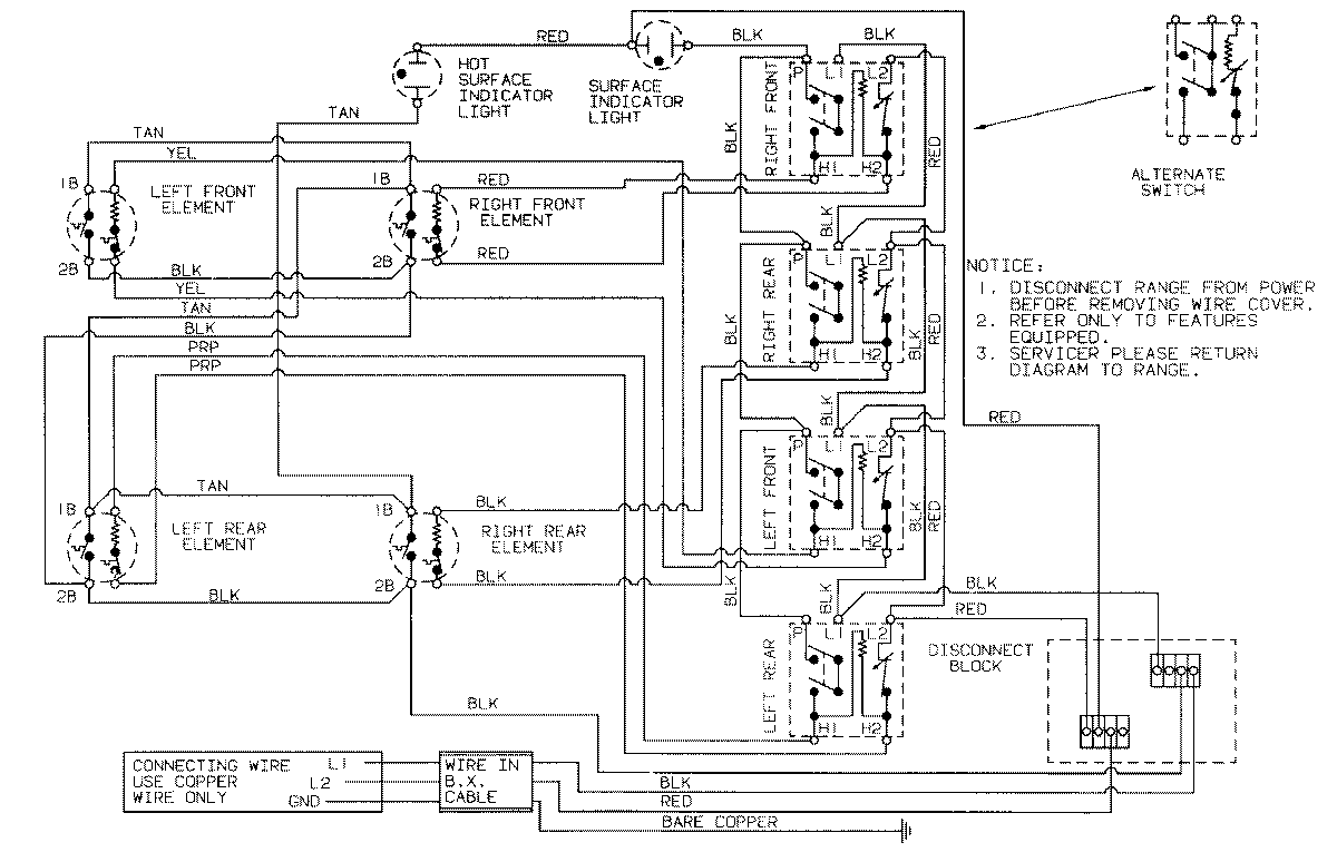
CX8670TB 02 – WIRING INFORMATION

CX8670TB 02 – WIRING INFORMATION

Products

PositionProduct
NIMAY 15001150