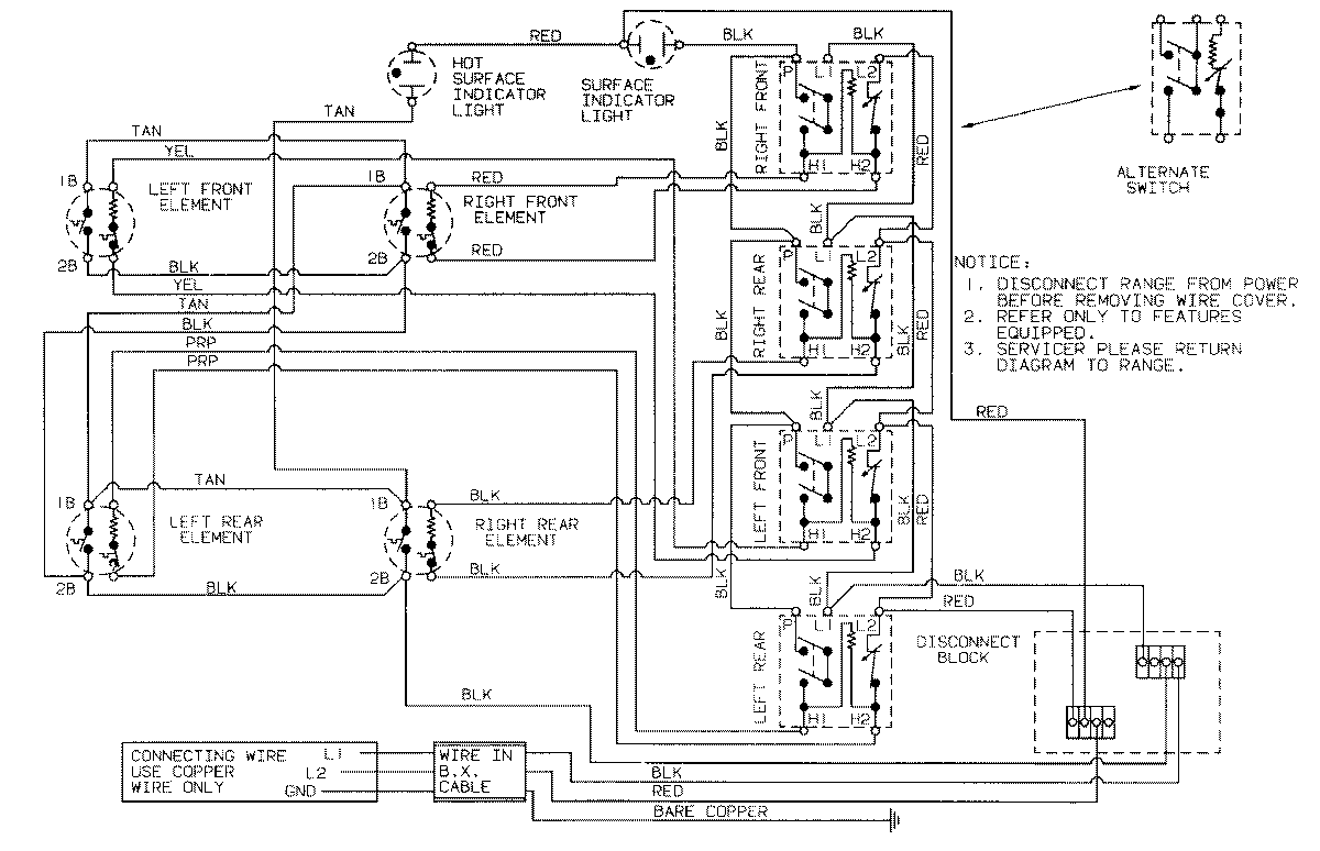
CX8670TV 02 – WIRING INFORMATIONadmin2025-04-26T08:55:35+00:00CX8670TV 02 – WIRING INFORMATION ProductsPositionProductNIMAY 15001150