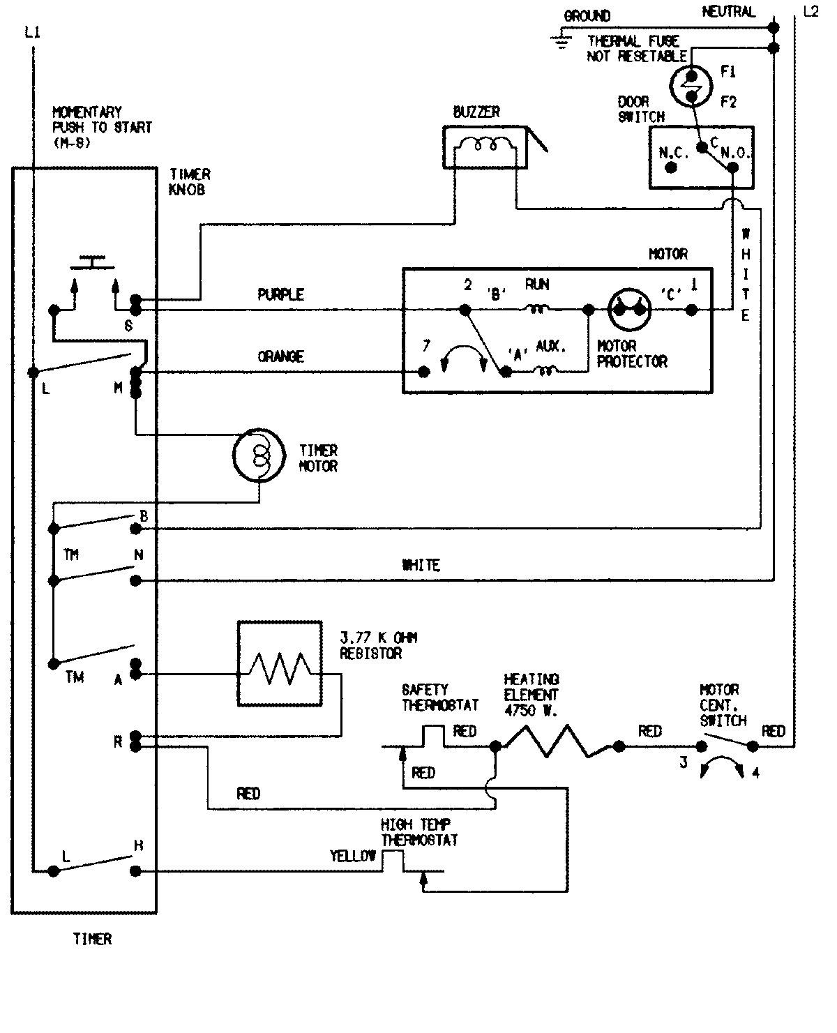
CYE2000AYW 08 – WIRING INFORMATIONadmin2025-04-26T08:55:04+00:00CYE2000AYW 08 – WIRING INFORMATION ProductsPositionProductNIMAY 15002020