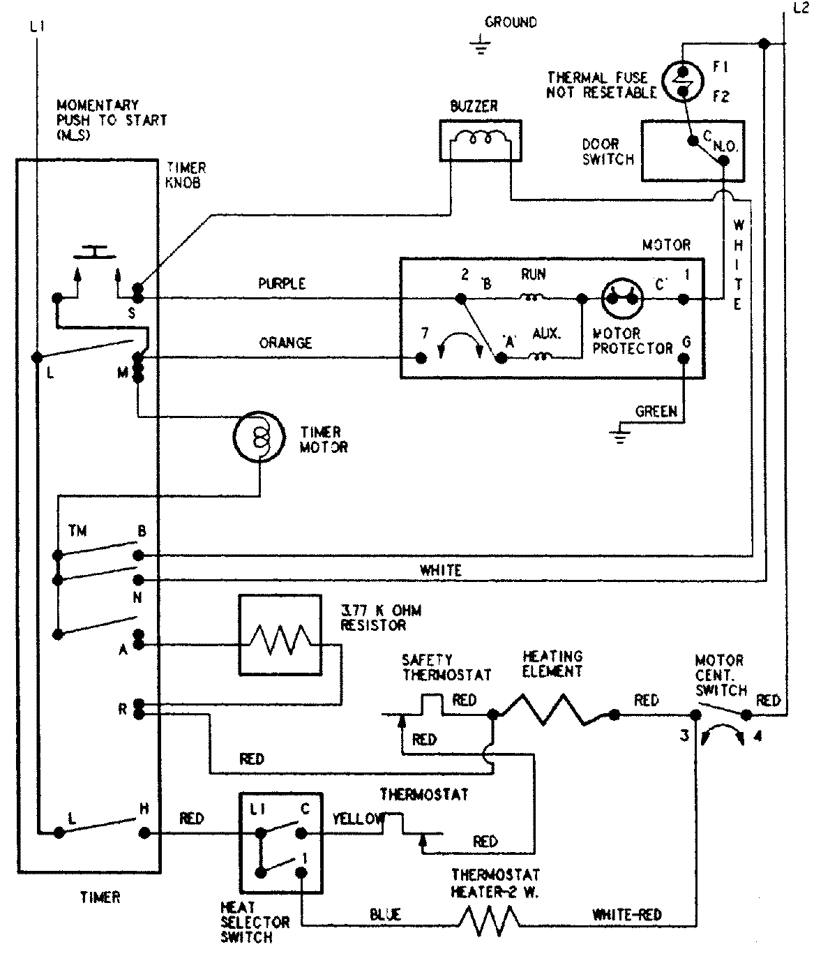
CYE3004AGW 08 – WIRING INFORMATIONadmin2025-04-26T08:55:28+00:00CYE3004AGW 08 – WIRING INFORMATION ProductsPositionProductNIMAY 15002598