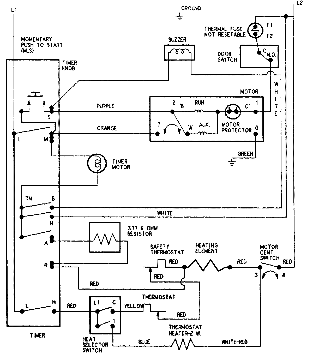
CYE3004AKW 08 – WIRING INFORMATIONadmin2025-04-26T08:55:13+00:00CYE3004AKW 08 – WIRING INFORMATION ProductsPositionProductNIMAY 15002598